Книга Mitsubishi Pajero 4 с 2006, рестайлинг 2010 дизель, электросхемы, каталог запчастей. Руководство по ремонту и эксплуатации автомобиля. Профессионал. Легион-Aвтодата
- Артикул: 4499 - назовите при заказе по телефону
- Издательство: Легион-Aвтодата
- ISBN: 978-5-88850-551-9
- Число страниц: 578
- Формат: А4
- Переплет: Мягкий
- Год выпуска: 2006-
- V диз дв: 3.2
Руководство по ремонту Mitsubishi Pajero IV с 2006 года выпуска с дизельным двигателем 4М41 (3,2 л Common Rail), включая рестайлинговые модели с 2010 года выпуска с двигателем 4М41 (3,2 л VGT Common Rail) и обновленной автоматической коробкой передач (V5AWF).
Издание содержит руководство по эксплуатации, подробные сведения по техническому обслуживанию автомобиля, диагностике, ремонту и регулировке элементов систем двигателя (в т.ч. топливной системы Common Rail, системы рециркуляции отработавших газов (EGR), турбонаддува (WGT и VGT), запуска и зарядки), механической коробки передач, автоматических коробок передач (V5A5A и V5AWF), раздаточной коробки, системы полного привода (Super Select 4WD), заднего и переднего редукторов, элементов тормозной системы (включая систему улучшения управляемости автомобиля ASTC (ABS, ASC, TCL)), рулевого управления и подвески, кузовных элементов, систем кондиционирования и вентиляции (AC), системы пассивной безопасности (SRS).
Приведены инструкции по диагностике 14 электронных систем: управления двигателем, АКПП, управления подключением полного привода, управления тормозными механизмами, ASTC (ABS, ASC, TCL), AC, SRS, комбинации приборов, корректора фар, многофункционального дисплея, иммобилайзера, системы поддержания постоянной скорости, системы мультиплексной связи Mitsubishi (SWS), шины данных (CAN).
Подробно описано 442 кода неисправностей P0, P1, P2, U1, B1 и Flash; возможные места возникновения неисправностей.
Приведены разъемы и процедуры проверки сигналов на выводах блоков управления различными системами - PinData.
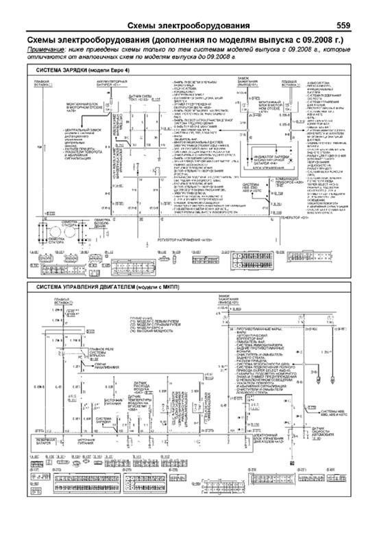
Представлено 190 подробных электросхем (61 система), в том числе и для рестайлинговых моделей, схемы расположения жгутов проводов и разъемов для различных вариантов комплектации, описание большинства элементов электрооборудования.
В разделе «Полезные ссылки» подобраны и отсортированы ссылки (в виде QR-кодов и url-ссылок) на интернет-ресурсы, содержащие наиболее интересную и грамотную информацию по Вашему автомобилю.
Информация для профессиональной диагностики и ремонта электрооборудования различных систем автомобиля представлена в диагностической онлайн-системе MotorData. Используя быстрые переходы по интерактивным ссылкам, Вы сможете решить проблему быстрее и сэкономить время. Подробности на MotorData.ru
Приведены возможные неисправности и методы их устранения, сопрягаемые размеры основных деталей и пределы их допустимого износа, рекомендуемые смазочные материалы, рабочие жидкости и каталожные номера запчастей, необходимых для технического обслуживания, размеры рекомендуемых и допускаемых шин и дисков.
Книга будет полезна как автовладельцам, начинающим и опытным, так и профессионалам авторемонта и диагностики. Автовладелец найдет для себя полезными: инструкцию по эксплуатации, техническое обслуживание (с периодичностью и необходимыми материалами), наиболее характерные для данного автомобиля неисправности, каталог наиболее востребованных запасных частей, инструкции по самостоятельному ремонту. С распространением и доступностью средств диагностики автомобилей опытный автолюбитель сможет провести несложные операции по диагностике собственного автомобиля. В этом Вам поможет бесплатная версия программы MotorData. Профессионалам будут полезны: операции по сложному ремонту, допустимые размеры деталей, адаптации и сброс настроек, необходимые после ремонта, данные по диагностике и подробные схемы электрооборудования.
Книги серии "Профессионал" могут выручить Вас в дороге, если вам придется пользоваться услугами автосервиса, незнакомого или малознакомого с особенностями модели Вашего автомобиля. Отдавая автомобиль на СТО, оставьте нашу книгу в бардачке, и в случае каких-либо затруднений автомеханик сможет воспользоваться ею, что значительно ускорит ремонт Вашего авто. Качественное изложение материала позволяет сократить время обслуживания автомобиля и сделать его более эффективным.
Книга предназначена для автовладельцев, персонала СТО и ремонтных мастерских.
Книги издательства "Легион-Автодата" серии "Профессионал" рекомендованы к использованию в автосервисах двумя профессиональными сообществами: Союзом автомобильных диагностов и Ассоциацией диагностов, автоэлектриков и чиптюнеров – АДАКТ.
Скачать бесплатно PDF страницы книги по ремонту и обслуживанию Mitsubishi Pajero 4 с 2006, рестайлинг 2010 дизель
Купить книгу по ремонту и эксплуатации автомобиля Mitsubishi Pajero 4 с 2006 с дизельным двигателем 4М41 3.2, рестайлинг с 2010, электросхемы, каталог расходных запчастей Вы можете в нашем интернет-магазине с доставкой Почтой России или курьером по Москве.
Рекомендуем
Похожие товары
Интернет-портал Легион-Автодата создан для удобных покупок: автолитературы, программ для диагностики автомобиля, диагностических приборов, адаптеров elm327, автоаксессуаров и инструментов для авторемонта. Купить книги и приборы для диагностики и ремонта автомобиля Вы можете в нашем интернет магазине.
Удобно оплатить руководства по ремонту и эксплуатации выбранных Вами марок авто любой из платежных систем.
Заказать доставку автокниги почтой без предоплаты, курьером по Москве, регионам и в более 200 пунктов самовывоза по всей России.













