Система Honda DPS (система подключения полного привода)
01.04.2008
В статье речь пойдет о системе DPS, рассмотренной на примере автомобиля Honda Element. В целом на всех автомобилях Honda система практически идентичная рассмотренной, но могут иметься незначительные отличия.
Описание
Модели 4WD Part-Time оснащались системой DPS, которая состоит из гидравлической муфты и дифференциала, смонтированных в корпусе заднего редуктора (редуктора заднего моста). В нормальном состоянии автомобиль является переднеприводным. Однако, в зависимости от крутящего момента, подводимого к передним колесам, и состояния дорож-ного покрытия часть крутящего момента может подводиться к задним колесам. Подключение полного привода осуществляется автоматически, без участия водителя. Механизм переключения между 2WD и 4WD интегрирован в корпус заднего редуктора, для того чтобы сделать систему компактной и облегчить ее.
В дополнение, система отключает полный привод в случае торможения автомобиля при движении вперед. Это позволяет обеспечить правиль-ность работы тормозной системы на автомобилях, оснащенных системой ABS.
Конструкция
Задний редуктор состоит из корпуса механизма подключения полного привода с механизмом и корпуса заднего редуктора с дифференциалом. В корпусе механизма подключения полного привода установлены муфта подключения полного привода, фланец и корпус насосов. В корпусе заднего редуктора смонтированы: дифференциал с ведомой шестерней главной передачи и ведущая шестерня главной передачи.
В корпусе насосов находятся: передний насос, задний насос, муфта и поршень. Поршень поджат пружиной для уменьшения шума от элементов механизма подключения полного при-вода.
Направляющая муфты через фланец соединена с карданным валом, по ко-торому подводится момент от раздаточной коробки. Направляющая муфты вращается вместе с пластинами муфты и приводит передний насос.
На ведущую шестерню главной передачи установлена ступица муфты, на шлицах которой установлены диски муфты. Также от этой шестерни приводится задний насос.
Передний и задний насосы - трохоидальные. Рабочий объем заднего насоса на 2,5% больше объема переднего. Это необходимо для того, чтобы система не включала полный привод при небольшой разнице в частоте вращения передних и задних колес, например, при повороте автомобиля.
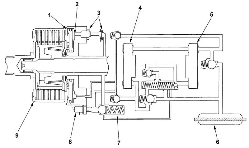
Гидравлическая схема. 1 - поршень, 2 - пружина, 3 - отводной канал,
4 - передний насос, 5 - задний насос, 6 - фильтр, 7 - предохранительный клапан, 8 - выключатель по температуре, 9 - муфта в сборе.
Разрез заднего редуктора. 1 - направляющая муфты, 2 - муфта в сборе, 3 - корпус насосов, 4 - корпус меха-низма подключения полного привода, 5 - корпус заднего редуктора, 6 - ведущая шестерня главной передачи, 7 - дифференциал, 8 - ведомая шестерня главной передачи, 9 - крышка заднего редуктора, 10 - задний насос, 11 - передний насос, 12 - диск муфты, 13 - пластина муфты, 14 - ступица муфты, 15 - фланец.
Описание работы
Когда передние колеса (направляющая муфты) и задние колеса (ведущая шестерня) начинают вращаться с разной частотой, это приводит к появлению разницы в производительности переднего и заднего насосов. В результате разницы в производитель-ности насосов происходит включение муфты (сжатие дисков и пластин), чем обеспечивается передача мощности от карданного вала к задним колесам.
Механизм подключения полного привода подключает задние колеса в следующих случаях:
- быстрый старт;
- ускоренное движение вперед (при необходимости);
- ускоренное движение назад (при необходимости);
- торможение при движении задним ходом.
Механизм подключения полного привода не осуществляет подключение полного привода в следующих случаях:
- движение с постоянной скоростью;
- торможение при движении вперед.
Для предотвращения повреждения механизма подключения, к муфте и элементам постоянно подводится рабочая жидкость вне зависимости от того, включен или выключен полный привод. Также в системе установлен выключатель по температуре, который отключает полный привод, если температура рабочей жидкости в заднем редукторе превысит допустимое значение.
Работа системы при различных режимах движения автомобиля
Троганье с места или ускоренное движение вперед (4WD)
В этих режимах система может подключать полный привод. Если передние колеса вращаются быстрее, чем задние, то производительность переднего насоса будет больше производительности заднего.
Рабочая жидкость к переднему насосу поступает через клапан "В". Часть рабочей жидкости, накачанной передним насосом, поступает в задний насос. Другая часть жидкости через клапан "Е" поступает к поршню муфты. Поршень под воздействием давления жидкости перемещается и сжимает пластины и диски.

Работа системы (троганье с места или ускоренное движение вперед (4WD)). 1 - поршень, 2 - отводной канал, 3 - передний насос, 4 - задний насос.
Движение вперед с постоянной скоростью (2WD)
В этом режиме движения полный привод отключен и весь крутящий момент передается на передние колеса. Вся рабочая жидкость, накачанная передним насосом, поступает в задний насос. Рабочая жидкость не поступает к поршню, муфта не включается и полный привод не подключается.
Работа системы (движение вперед с постоянной скоростью (2WD)). 1 - передний насос, 2 - задний насос.
Торможение при движении вперед (2WD)
В этом режиме движения полный привод отключен и весь крутящий момент передается на передние колеса. Из-за характеристик торможения частота вращения задних колес может превышать частоту вращения передних. Рабочая жидкость поступает к заднему насосу и далее циркулирует по контуру, не поступая к поршню муфты.
Работа системы (замедленное движение вперед (2WD).
Троганье с места назад или ускоренное движение назад (4WD)
В этих режимах система может подключать полный привод. Если передние колеса вращаются быстрее, чем задние, то производительность переднего насоса будет больше производительности заднего.
Рабочая жидкость к переднему насосу поступает через клапан "А". При движении задним ходом насос накачивает рабочую жидкость в обратном направлении.
Часть рабочей жидкости, накачанной передним насосом, поступает в задний насос. Другая часть жидкости через клапан "F" поступает к поршню муфты. Поршень под воздействием давления жидкости перемещается и сжимает пластины и диски.
Работа системы (троганье с места назад или ускоренное движение назад (4WD)). 1 - отводной канал, 2 - передний насос.
Движение назад с постоянной скоростью (2WD)
В этом режиме движения полный привод отключен и весь крутящий момент передается на передние колеса. Вся рабочая жидкость, накачанная передним насосом, поступает в задний насос. Рабочая жидкость не поступает к поршню, муфта не включается и задний мост не подключается.
Работа системы (движение назад с постоянной скоростью). 1 - отводной канал, 2 - передний насос, 3 - задний насос.
Торможение при движении назад (4WD)
В этом режиме система может подключать полный привод. При замедленном движении назад частота вращения задних колес может превышать частоту вращения передних, вследствие торможения двигателем.
В этом случае рабочая жидкость к заднему насосу подводится по магистралям через клапаны "В" и "С".
Если передние колеса вращаются быстрее, чем задние, то производительность переднего насоса будет больше производительности заднего. Накачанная задним насосом жидкость через клапан "Е" поступает к поршню муфты. Поршень под воздействием давления жидкости перемещается и сжимает пластины и диски.

Работа системы (торможение при движении назад (4WD). 1 - отводной канал,
2 - задний насос.
Работа выключателя по температуре
Во время работы системы в режиме 4WD рабочая жидкость, соприкасающаяся с деталями системы, нагревается. Для предотвращения перегрева рабочей жидкости и элементов системы установлен выключатель по температуре. Когда температура рабочей жидкости поднимается выше допустимого значения, шток выключателя по температуре перемещается вправо (на рисунке) и открывает предохранительный клапан "R". Давление рабочей жидкости, подводимой к поршню, снижается и муфта выключается, отключая полный привод. Когда температура снова снизится, шток выключателя переместится влево и произойдет включение полного привода (если в этом есть необходимость).

Работа выключателя по температуре. 1 - выключатель по температуре,
2 - предохранительный клапан.
Работа предохранительного клапана
Предохранительный клапан защищает систему от чрезмерного повышения давления рабочей жидкости, поступающей к поршню. Когда давление превышает определенную величину, предохранительный клапан "R" открывается и стравливает часть жидкости. За счет этого происходит снижение давления рабочей жидкости подводимой к поршню. Во время работы предохранительного клапана отключения полного привода не происходит.

Проверка системы подключения полного привода (DPS)
Проверка в режиме ускорения при движении вперед (режим 4WD)
1. Поднимите автомобиль и установите его на подставки.
2. Нанесите метку (А) на карданный вал (В).
3. Запустите двигатель и подождите пока двигатель прогреется (вентилятор системы охлаждения должен включиться 2 раза).
4. Установите частоту вращения холостого хода и переведите селектор в положение "1" или включите первую передачу.
5. Полностью вытяните рычаг стояночного тормоза и засеките время за которое карданный вал сделает 10 оборотов.
Если карданный вал сделал 10 оборотов за 10 секунд или более, то неисправностей системы подключения полного привода не выявлено.
Если карданный вал сделал 10 оборотов менее чем за 10 секунд, то неисправна система подключения полного привода.
Проверка в режиме ускорения при движении назад (режим 4WD)
1. Поднимите автомобиль и установите его на подставки.
2. Нанесите метку (А) на карданный вал (В).
3. Запустите двигатель и подождите пока двигатель прогреется (вентилятор системы охлаждения должен включиться 2 раза).
4. Установите частоту вращения холостого хода и переведите селектор в положение "R" или включите передачу заднего хода.
5. Полностью вытяните рычаг стояночного тормоза и засеките время за которое карданный вал сделает 10 оборотов.
Если карданный вал сделал 10 оборотов за 10 секунд или более, то неисправностей системы подключения полного привода не выявлено.
Если карданный вал сделал 10 оборотов менее чем за 10 секунд, то неисправна система подключения полного привода.
Проверка в режиме замедления при движении вперед (режим 2WD)
1. Установите упоры (А) под передние колеса. Поддомкратьте автомобиль и установите подставку (В) сзади с левой стороны, как показано на рисунке.
2. Поверните колесо в направлении, показанном на рисунке, не менее чем на 1 оборот.
Если при вращении колеса сопротивление вращению не велико и постоянно, то неисправностей системы подключения полного привода не выявлено.
Если при вращении колеса сопротивление вращению постепенно увеличивается, то неисправна система подключения полного привода.
Проверка в режиме замедления при движении назад (режим 4WD)
1. Установите упоры (А) под передние колеса. Поддомкратьте автомобиль и установите подставку (В) сзади с левой стороны, как показано на рисунке.
2. Поверните колесо в направлении, показанном на рисунке, не менее чем на 1 оборот.
Если при вращении колеса сопротивление вращению постепенно увеличивается, то неисправностей системы подключения полного привода не выявлено.
Если при вращении колеса сопротивление вращению не велико и постоянно, то неисправна система подключения полного привода.
Автор статьи: Родионов Александр
"Легион-Автодата"




