Книга Сузуки Джимни 1998-2019 с двигателями G13 1.3 SOHC и М13 1.3 DOHC. Включая рестайлинговые модели. Каталог расходных запчастей, электросхемы, характерные неисправности, диагностика. Руководство по ремонту и техническому обслуживанию автомобиля. Серия Профессионал.
Издание содержит руководство по эксплуатации, подробные сведения по техническому обслуживанию автомобиля, диагностике, ремонту и регулировке систем двигателя (в т.ч. системы впрыска топлива, системы изменения фаз газораспределения (VVT), зажигания, запуска и зарядки), механических (МКПП) и автоматических (АКПП) коробок передач, переднего и заднего редукторов, раздаточной коробки, элементов тормозной системы (включая антиблокировочную систему тормозов (ABS)), рулевого управления, подвески, кузовных элементов, систем кондиционирования и вентиляции (AC), системы пассивной безопасности (SRS).
Приведены инструкции по использованию диагностики
5 электронных систем: систем управления двигателем, АКПП, ABS, SRS и иммобилайзером.
Подробно описано
173 кода неисправности P0, P1, C1, B1; возможные места возникновения неисправностей.
Приведены разъемы и процедуры проверки сигналов на выводах блоков управления различными системами - PinData.
Представлено
110 подробных электросхем (84 системы) для различных вариантов комплектации автомобилей, описание большинства элементов электрооборудования.
Информация для профессиональной диагностики и ремонта электрооборудования различных систем автомобиля представлена в диагностической онлайн-системе MotorData. Используя быстрые переходы по интерактивным ссылкам, вы сможете решить проблему быстрее и сэкономить время. Подробности на
MotorData.ru
Приведены возможные неисправности и методы их устранения, сопрягаемые размеры основных деталей и пределы их допустимого износа, рекомендуемые смазочные материалы, рабочие жидкости и
каталожные номера расходных запчастей, необходимых для технического обслуживания, размеры рекомендуемых и допускаемых к установке шин и дисков. Представленные характерные неисправности моделей Suzuki Jimny и способы их устранения помогут вам при эксплуатации автомобиля.
Книга будет полезна как автовладельцам, начинающим и опытным, так и профессионалам авторемонта и диагностики. Автовладелец найдет для себя полезными: инструкцию по эксплуатации, техническое обслуживание (с периодичностью и необходимыми материалами), наиболее характерные для данного автомобиля неисправности, каталог наиболее востребованных запасных частей, инструкции по самостоятельному ремонту. С распространением и доступностью средств диагностики автомобилей опытный автолюбитель сможет провести несложные операции по диагностике собственного автомобиля. В этом Вам поможет бесплатная версия программы MotorData. Профессионалам будут полезны: операции по сложному ремонту, допустимые размеры деталей, данные по диагностике и подробные схемы электрооборудования.
Помимо существенной помощи в самостоятельном ремонте, книги серии "Профессионал" могут выручить вас в дороге, если вам придется пользоваться услугами автосервиса, незнакомого или малознакомого с особенностями модели вашего автомобиля. Отдавая автомобиль на СТО, оставьте нашу книгу в бардачке, и в случае каких-либо затруднений, автомеханик сможет воспользоваться ею, что значительно ускорит ремонт вашего автомобиля. Качественное изложение материала позволяет сократить время обслуживания автомобиля и сделать его более эффективным.
Книга предназначена для автовладельцев, персонала СТО и ремонтных мастерских.
Книги издательства Легион-Автодата серии "Профессионал" рекомендованы к использованию в автосервисах двумя профессиональными сообществами: Союзом автомобильных диагностов и Ассоциацией диагностов, автоэлектриков и чиптюнеров – АДАКТ.
Скачать бесплатно
PDF страницы книги по ремонту и обслуживанию Suzuki Jimny с 1998 бензин
Купить книгу по ремонту и эксплуатации автомобиля Suzuki Jimny 1998-2019 с бензиновыми двигателями G13 1.3 SOHC, М13 1.3 DOHC, включая рестайлинг, каталог з/ч, электросхемы Вы можете в нашем интернет-магазине с доставкой Почтой России или курьером по Москве.
Посмотреть содержаниеБыстрые ссылки на страницы книги 3
Идентификация 4
Номер рамы 4
Номер двигателя и коробки передач 4
Технические характеристики двигателей 4
Сокращения и условные обозначения 4
Общие инструкции по ремонту 5
Точки установки гаражного домкрата 6
Основные параметры автомобиля 6
Характерные неисправности автомобилей Suzuki JIMNY 7
Руководство по эксплуатации 13
Блокировка дверей 13
Одометр и счетчик пробега 14
Регулировка яркости подсветки комбинации приборов 14
Тахометр 14
Указатель количества топлива 14
Указатель температуры охлаждающей жидкости 15
Индикаторы комбинации приборов 15
Индикатор низкого уровня топлива 15
Часы (модификации) 16
Стеклоподъемники 16
Световая сигнализация на автомобиле 17
Система коррекции положения фар 18
Багажник крыши (если установлен) 18
Капот 18
Задняя дверь 18
Лючок заливной горловины 18
Переключатель управления стеклоочистителем и омывателем лобового стекла 18
Переключатель управления очистителем и омывателем стекла задней двери 19
Управление зеркалами 19
Обогреватель стекла задней двери и подогреватель боковых зеркал 19
Регулировка положения сидений 20
Обогреватель передних сидений 21
Ремни безопасности 21
Меры предосторожности при эксплуатации автомобилей, оборудованных системой SRS 22
Управление отопителем и кондиционером 22
Разъем для подключения дополнительного оборудования (12 V) 23
Антиблокировочная тормозная система (ABS) 23
Управление автомобилем с АКПП 23
Управление автомобилем с МКПП 24
Система полного привода PART TIME 4WD 24
Советы по вождению в различных условиях 25
Буксировка автомобиля 26
Буксировка прицепа 26
Запуск двигателя 27
Неисправности двигателя во время движения 28
Домкрат и инструменты 29
Поддомкрачивание автомобиля 29
Замена колеса 29
Рекомендации по выбору шин 30
Проверка давления и состояния шин 30
Замена шин 31
Особенности эксплуатации алюминиевых дисков 31
Замена дисков колес 31
Индикаторы износа накладок тормозных колодок 32
Каталитический нейтрализатор и система выпуска 32
Проверка и замена предохранителей 32
Замена ламп 34
Техническое обслуживание и общие процедуры проверки и регулировки 35
Интервалы обслуживания 35
Моторное масло и фильтр 36
Проверка и замена охлаждающей жидкости 37
Проверка и очистка воздушного фильтра 38
Замена топливного фильтра 38
Проверка ремней привода навесных агрегатов 38
Аккумуляторная батарея 39
Проверка свечей зажигания 39
Проверка угла опережения зажигания 39
Проверка частоты вращения холостого хода 40
Проверка и регулировка СО на режиме холостого хода (модели без кислородного датчика) 41
Проверка давления конца такта сжатия 41
Проверка разрежения во впускном коллекторе 42
Проверка уровня и замена рабочей жидкости МКПП 42
Проверка уровня и замена рабочей жидкости АКПП 42
Проверка уровня и замена масла в раздаточной коробке 43
Проверка уровня и замена масла в переднем и заднем редукторах 43
Проверка уровня рабочей жидкости усилителя рулевого управления 43
Замена рабочей жидкости и прокачка системы усилителя рулевого управления 44
Проверка уровня тормозной жидкости 44
Проверка уровня жидкости в бачке омывателей стекол 44
Каталог расходных запасных частей 45
Двигатель G13B - механическая часть 56
Проверка и регулировка зазоров в приводе клапанов 56
Ремень привода ГРМ 56
Распределительный вал, ось коромысел и коромысла 58
Головка блока цилиндров 60
Двигатель 61
Разборка, проверка, очистка и ремонт блока цилиндров 63
Замена сальников коленчатого вала 63
Основные технические данные механической части двигателя G13В 63
Двигатель М13A - механическая часть 64
Проверка и регулировка зазоров в приводе клапанов 64
Цепь привода ГРМ 65
Распределительные валы 68
Головка блока цилиндров 70
Двигатель в сборе 73
Замена сальников коленчатого вала 74
Основные технические данные механической части двигателя M13A 75
Двигатель - общие процедуры ремонта 76
Головка блока цилиндров 76
Блок цилиндров 81
Система охлаждения 90
Меры предосторожности 90
Проверка уровня и замена охлаждающей жидкости 90
Проверка отсутствия утечек охлаждающей жидкости 90
Ремень привода насоса охлаждающей жидкости 90
Термостат 91
Вентилятор 92
Радиатор 92
Насос охлаждающей жидкости 93
Система смазки 94
Моторное масло и фильтр 94
Система смазки 94
Масляный поддон 95
Масляный насос (G13B) 97
Масляный насос (M13A) 98
Система впрыска топлива 100
Меры предосторожности при работе с топливной системой 100
Работа с быстроразъемными соединениями 100
Снижение давления в топливной системе 100
Проверка наличия утечек топлива 100
Система диагностирования 100
Описание 100
Считывание диагностических кодов 101
Стирание кодов неисправностей 101
Проверка напряжения на выводах блока управления 102
Проверка сопротивления между выводами электронного блока управления 103
Диагностические коды неисправностей системы управления двигателем 104
Работа в режиме Fail-Safe 107
Топливная система 118
Проверка давления топлива 118
Форсунки 119
Топливный насос 120
Датчик указателя уровня топлива 121
Топливный фильтр 122
Топливный бак 122
Крышка топливозаливной горловины 122
Регулятор давления топлива 123
Система электронного управления и система снижения токсичности 123
Корпус дроссельной заслонки 123
Датчик абсолютного давления во впускном коллекторе 125
Датчик температуры охлаждающей жидкости 125
Кислородный датчик 126
Снятие и установка 126
Проверка нагревателя кислородного датчика 126
Датчик положения распределительного вала 126
Датчик положения коленчатого вала 127
Датчик детонации 127
Управляющие реле (модели до 2004 г.) 127
Датчик температуры воздуха на впуске 127
Система выключения подачи топлива на режимах принудительного холостого хода 128
Клапан VVT (управляющий клапан системы VVT-i) (модели с 2004 г.) 128
Система улавливания паров топлива (EVAP) 128
Система зажигания 129
Высоковольтные провода 129
Свечи зажигания 129
Снятие и установка 129
Катушки зажигания 129
Добавочный резистор (G13B) 130
Основные технические данные системы впрыска топлива 131
Система запуска 132
Стартер 132
Снятие и установка 132
Разборка и сборка (модели с 1998 г.) 132
Проверка стартера (модели с 1998 г.) 133
Проверка работы стартера 135
Основные технические данные системы запуска 136
Система зарядки 137
Проверка цепи генератора (батарея не заряжена) 137
Проверка цепи генератора (батарея заряжена) 137
Снятие и установка 137
Проверка 138
Основные технические данные системы зарядки 140
Сцепление 141
Прокачка гидропривода сцепления 141
Педаль сцепления 141
Трос привода сцепления (модели до 03.2004 г.) 142
Главный цилиндр привода выключения сцепления (модели с 03.2004 г.) 143
Рабочий цилиндр привода выключения сцепления (модели с 03.2004 г.) 144
Снятие и установка педали сцепления (модели с 03.2004 г.) 144
Сцепление 145
Основные технические данные сцепления 147
Механическая коробка передач 148
Разборка и сборка заднего механизма переключения передач (модели до 03.2004 г.) 148
Разборка и сборка заднего механизма переключения передач (модели с 03.2004 г.) 148
Разборка и сборка переднего механизма переключения передач 149
Выключатель фонарей заднего хода (модели с 03.2004 г.) 149
Удлинитель картера коробки передач 149
Коробка передач в сборе 150
Основные технические данные МКПП 156
Автоматическая коробка передач 157
Общая информация 157
Предварительные проверки 157
Диагностика АКПП 158
Система самодиагностики 158
Общая информация 158
Считывание кодов неисправности 158
Сброс кодов неисправности 159
Проверка переключения передач (модели с 2004 г.) 159
Проверка механических систем АКПП 164
Тест на полностью заторможенном автомобиле (stall test) 164
Проверка времени включения передачи 164
Гидравлический тест 164
Дорожный тест (модели до 2004 г.) 165
Дорожный тест (модели с 2004 г.) 165
Проверка элементов электрической части системы управления 167
Выключатель запрещения запуска двигателя (модели с 2004 г.) 167
Реле и электромагнитные клапаны 167
Датчики частоты вращения входного и выходного вала коробки передач 169
Датчик положения "3" селектора АКПП (модели с 2004 г.) 169
Датчик скорости автомобиля (модели до 2004 г.) 170
Датчик температуры рабочей жидкости АКПП 170
Проверка блока управления АКПП 170
Замена сальника карданного вала 177
Трос блокировки селектора (модели c 2004 г.) 177
Блок клапанов (модели с 2004 г.) 178
Селектор АКПП 180
Коробка передач в сборе 180
Основные технические данные АКПП 182
Раздаточная коробка 183
Снятие и установка 183
Электрическая часть системы управления включения полного привода 185
Датчики "4WD" и "4WD-L" 185
Блок выключателей "2WD", "4WD" и "4WD-L" (модели с 2004 г.) 186
Проверка электронного блока управления раздаточной коробкой (модели с 2004 г.) 186
Карданный вал 188
Снятие 188
Проверка 188
Замена подшипников крестовины 188
Установка 189
Редуктор переднего моста 190
Снятие и установка 190
Замена сальника входного вала редуктора 191
Проверка 191
Основные технические данные редуктора переднего моста 192
Редуктор заднего моста 193
Снятие и установка 193
Замена сальника входного вала редуктора 194
Проверка 194
Основные технические данные редуктора заднего моста 195
Полуоси 196
Передние полуоси 196
Задние полуоси 197
Основные технические данные полуосей 198
Подвеска 199
Предварительные проверки 199
Проверка и регулировка углов установки колес 199
Передняя подвеска 200
Стабилизатор поперечной устойчивости 200
Передний амортизатор 200
Снятие и установка пружины передней стойки 201
Ступица переднего колеса 201
Тяга Панара 203
Продольный рычаг 203
Балка переднего моста 204
Задняя подвеска 205
Амортизатор задней подвески 205
Снятие и установка пружины задней стойки 205
Тяга Панара 206
Продольный рычаг 206
Балка заднего моста 207
Основные технические данные подвески 208
Система управления полным приводом (4WD) 209
Описание работы системы 209
Проверка 209
Проверка электронного блока системы 4WD 211
Рулевое управление 212
Проверка люфта рулевого колеса 212
Проверка усилия на рулевом колесе 212
Проверка и регулировка ремня привода насоса усилителя рулевого управления 213
Проверка уровня рабочей жидкости 213
Проверка системы увеличения частоты вращения холостого хода 213
Проверка утечек рабочей жидкости 213
Проверка давления рабочей жидкости усилителя рулевого управления 213
Замена рабочей жидкости и прокачка системы усилителя рулевого управления 214
Рулевой механизм 214
Насос усилителя рулевого управления 216
Рулевая колонка 217
Основные технические данные рулевого управления 220
Тормозная система 221
Прокачка тормозной системы 221
Проверка вакуумного усилителя тормозов 221
Проверка и регулировка педали тормоза 222
Проверка и регулировка стояночного тормоза 223
Проверка толщины накладок тормозных колодок 224
Главный тормозной цилиндр 224
Вакуумный усилитель тормозов 230
Передние тормоза 232
Задние барабанные тормоза 234
Стояночный тормоз 236
Клапан перераспределения тормозных усилий в зависимости от нагрузки на заднюю ось (модели с LSPV) 236
Регулятор давления 237
Основные технические данные тормозной системы 237
Антиблокировочная система тормозов (ABS) 238
Диагностика системы ABS 238
Модулятор давления 239
Датчики частоты вращения передних колес 240
Датчики частоты вращения задних колес 241
Датчик замедления 242
Проверка управляющего реле 242
Проверка электронного блока управления ABS 242
Кузов 245
Пистоны (фиксаторы) 245
Передняя дверь 245
Задняя дверь 247
Лобовое стекло 248
Заднее боковое стекло 250
Сиденья 250
Снятие и установка панели приборов 250
Декоративные накладки 251
Снятие и установка направляющей для крепления багажника 251
Кузовные размеры 252
Основные технические данные кузова 254
Кондиционер, отопление и вентиляция 255
Меры безопасности при работе с хладагентом 255
Вакуумирование, зарядка и проверка системы 256
Установка блока манометров и разрядка системы 256
Вакуумирование системы 256
Зарядка системы 257
Проверка герметичности системы 257
Дозаправка хладагента 257
Снятие блока манометров 257
Проверка системы блоком манометров 257
Проверка количества хладагента 258
Линии охлаждения 258
Проверка на автомобиле 258
Замена элементов трубопровода 258
Конденсатор 259
Ресивер 259
Снятие и установка вентилятора конденсатора 259
Блок кондиционера 260
Компрессор 260
Снятие и установка блока отопителя 261
Снятие и установка электродвигателя вентилятора отопителя 261
Снятие и установка резистора вентилятора отопителя 261
Снятие и установка дополнительного отопителя (модели с 2004 г.) 262
Панель управления кондиционером и отопителем 262
Проверка электрических элементов 263
Вентилятор конденсатора 263
Датчик температуры воздуха за испарителем 263
Выключатель по давлению 263
Выключатель кондиционера 264
Реле электродвигателя вентилятора конденсатора 264
Реле компрессора и реле кондиционера 264
Электромагнитная муфта компрессора 264
Электродвигатель вентилятора отопителя 264
Резистор вентилятора отопителя 264
Переключатель скорости вращения вентилятора отопителя 264
Дополнительный отопитель (модели с 2004 г.) 264
Реле дополнительного отопителя (модели с 2004 г.) 265
Усилитель кондиционера 265
Электронный блок управления двигателем 265
Основные технические данные системы кондиционирования 267
Система безопасности (SRS) 268
Меры предосторожности при эксплуатации и проведении ремонтных работ 268
Компоненты системы 268
Диагностика системы 269
Проверка индикатора 269
Считывание кодов неисправностей 269
Текущие и прошлые коды неисправности 271
Стирание кодов неисправностей 271
Проверка переднего датчика SRS 271
Включение и отключение системы 271
Снятие и установка 271
Электрооборудование кузова 274
Меры предосторожности 274
Предохранители 274
Замена предохранителей 274
Главный блок предохранителей 274
Блок предохранителей в салоне №1 275
Блок предохранителей в салоне №2 (модели с 10.2004 г.) 276
Фары 277
Комбинация приборов 279
Обогреватель заднего стекла 283
Очиститель и омыватель лобового стекла 284
Очиститель и омыватель стекла задней двери 285
Электропривод стеклоподъемников 286
Центральный замок 286
Система дистанционного управления центральным замком (модели с 2002 г.) 287
Электропривод зеркал 289
Обогреватель зеркал (модели с 2002 г.) 289
Обогреватель передних сидений (модели с 2002 г.) 289
Система иммобилайзера 289
Основные технические данные системы электрооборудования кузова 293
Схемы электрооборудования 294
Обозначения, применяемые на схемах электрооборудования 294
Коды цветов проводов 297
Расположение разъемов (модели до 10.2004 г.) 297
Расположение разъемов (модели с 10.2004 г.) 306
Расположение точек заземления (модели до 03.2004 г.) 314
Расположение точек заземления (модели с 03.2004 г.) 316
Модели до 10.2004 г.
Распределение электропитания (тип 1, 2) 317
Распределение электропитания (тип 3) 317
Схема А-1. Система запуска 318
Схема А-2. Система зарядки 318
Схема А-3. Система зажигания 319
Схема А-4. Система управления двигателем (модели до 03.2004 г.) 319
Схема А-5. Система управления иммобилайзером (тип А (10 - выводный разъём блока управления иммобилайзером)) 321
Схема А-5. Система управления иммобилайзером (тип В (10 - выводный разъём блока управления иммобилайзером)) 322
Схема А-6. Система управления АКПП 322
Схема А-7. Система управления полным приводом 323
Схема В-1. Очистители и омыватели лобового стекла 324
Схема В-2. Очистители и омыватели заднего стекла (тип 1, 2) 324
Схема В-2. Очистители и омыватели заднего стекла (тип 3) 325
Схема В-3. Обогреватель заднего стекла 325
Схема В-4. Электропривод стеклоподъёмников 326
Схема В-5. Центральный замок (тип 1, 2 (модели с 4-выводным разъёмом эл/двигателя привода замка двери водителя)) 326
Схема В-5. Центральный замок (тип 1, 2 (модели с 6-выводным разъёмом привода замка двери водителя)) 327
Схема В-5. Центральный замок (тип 3 (модели до 2002 г.)) 327
Схема В-6. Электропривод зеркал 328
Схема В-6. Электропривод зеркал (тип 3, модели с левым рулём с обогревателем зеркал) 328
Схема В-7. Звуковой сигнал 329
Схема С-1. Комбинация приборов 329
Схема D-1. Фары 331
Схема D-2. Габариты и подсветка номерного знака 332
Схема D-3. Подсветка 332
Схема D-4. Освещение салона 333
Схема D-5. Указатели поворота и аварийная сигнализация (тип 1, 2) 333
Схема D-5. Указатели поворота и аварийная сигнализация (тип 3 (модели до 2002 г.)) 334
Схема В-6. Стоп-сигналы 334
Схема F-3. Противотуманные фонари (модели с ПТФ на заднем бампере) 335
Схема F-3. Противотуманные фонари (модели с ПТФ на задней двери) 335
Схема D-7. Фонари заднего хода 336
Схема Е-1. Кондиционер и отопитель 336
Схема Е-2. Подогреватели сидений (тип 1, 2 (если имеется)) 337
Схема Е-2. Подогреватели сидений (тип 3 (модели до 2002 г.)) 338
Схема F-1. Магнитола (тип 1, 2) 338
Схема F-1. Магнитола (тип 3) 339
Схема F-2. Часы 339
Схема F-4. Зуммер системы напоминания об оставленном в замке зажигания ключе и незакрытых дверях 340
Схема F-5. Корректор фар 340
Схема G-1. Антиблокировочная система тормозов (ABS) 341
Схема G-2. Система пассивной безопасности (тип 1, 2) (модели до 03.2004 г.) 342
Схема G-2. Система пассивной безопасности (тип 3) 342
Схема А-4. Система управления двигателем (модели с 03.2004 г.) 342
Схема D-8. Противотуманные фары (модели с 03.2004 г.) 347
Схема G-2. Система SRS (тип 2) (модели с 03.2004 г.) 348
Модели с 10.2004 г.
Распределение электропитания (тип 1, 2) 349
Схема А-1. Система запуска 350
Схема А-2. Система зарядки 351
Схема А-3. Система зажигания 352
Схема А-4. Система управления двигателем (модели с 4 разъемами ECM) 353
Схема А-4. Система управления двигателем (модели с 3 разъемами ECM) 358
Схема А-5. Система иммобилайзера 362
Схема А-6. Система электронного управления АКПП 363
Схема А-7. Система управления полным приводом 366
Схема В-1. Очистители и омыватели лобового стекла 369
Схема В-2. Очистители и омыватели заднего стекла 370
Схема В-3. Обогреватель заднего стекла 371
Схема В-4. Электропривод стеклоподъемников 372
Схема В-5. Центральный замок 373
Схема В-6. Электропривод зеркал (модели без обогревателя зеркал) 374
Схема В-6. Электропривод зеркал (модели с обогревателем зеркал) 375
Схема В-7. Звуковой сигнал 376
Схема С-1. Комбинация приборов (указатели) 377
Схема С-2. Комбинация приборов (индикаторы) 378
Схема D-1. Фары 382
Схема D-2. Стояночные огни, габариты и подсветка номерного знака 383
Схема D-3. Подсветка 384
Схема D-4. Лампы освещения салона 385
Схема D-5. Указатели поворота и аварийная сигнализация 386
Схема D-6. Стоп-сигналы 387
Схема D-7. Фонари заднего хода 388
Схема D-8. Противотуманные фары 389
Схема D-9. Противотуманные фонари на бампере 390
Схема D-9. Противотуманные фонари на задней двери 391
Схема D-10. Корректор фар 392
Схема Е-1. Отопитель и кондиционер 393
Схема Е-2. Обогреватель сидений 376
Схема F-1. Аудиосистема и прикуриватель 396
Схема F-2. Часы 397
Схема F-3. Системы предупреждения об оставленном в замке зажигания ключе и незакрытых дверях 398
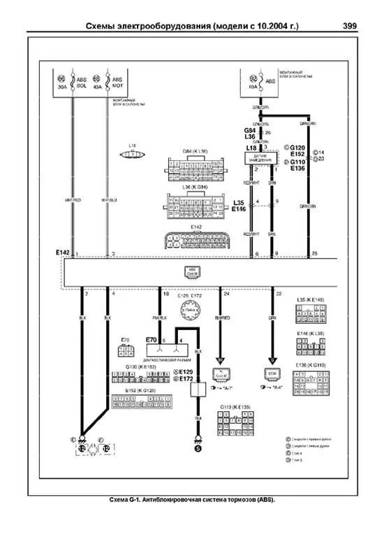
Схема G-1. Антиблокировочная система тормозов (ABS) 399
Схема G-2. Система SRS (тип 4) 401
Схема G-2. Система SRS (тип 5) 402
Содержание 403
Самостоятельная диагностика 408