Книга Хино Рейнджер 1989-2002 c дизельными двигателями H06C 6.5, H07C 6.8, H07D 7.4, J05C 5.3, J08C 8.0, W06 6.0. Электросхемы. Руководство по ремонту и техническому обслуживанию автомобиля. Серия Профессионал.
Руководство по ремонту Hino Ranger 1989-2002 гг. выпуска, оборудованных дизельными двигателями H06C (6,5 л), H07C (6,8 л), H07D (7,4 л), J05C (5,3 л), J08C (8,0 л), W06 (6,0 л).
Издание содержит руководство по эксплуатации, подробные сведения по техническому обслуживанию автомобиля (включая карту смазки), проверке, ремонту и регулировке элементов систем двигателя систем (в т.ч. топливной системы с различным вариантами ТНВД и регуляторов, смазки, охлаждения), сцепления, механической коробки переключения передач, редуктора заднего моста, элементов пневматической и пневмогидравлической тормозных систем (включая ABS), системы рулевого управления, подвески (рессорной и пневматической).
Представлены основные электросхемы и описания проверок элементов электрооборудования.
Эта книга может быть использована при обслуживании и ремонте автомобилей Hino Ranger с двигателями J07C, 15B.
Приведены возможные неисправности и методы их устранения, сопрягаемые размеры основных деталей и пределы их допустимого износа, рекомендуемые смазочные материалы, рабочие жидкости, размеры рекомендованных к установке шин и дисков колес.
Книга будет полезна как автовладельцам, начинающим и опытным, так и профессионалам авторемонта и диагностики. Автовладелец найдет для себя полезными: инструкцию по эксплуатации, техническое обслуживание (с периодичностью и необходимыми материалами), инструкции по самостоятельному ремонту. Профессионалам будут полезны: операции по сложному ремонту, допустимые размеры деталей, данные по диагностике и подробные схемы электрооборудования.
Книги серии "Профессионал" могут выручить вас в дороге, если вам придется пользоваться услугами автосервиса, незнакомого или малознакомого с особенностями модели вашего автомобиля. Отдавая автомобиль на СТО, оставьте нашу книгу в бардачке, и, в случае каких-либо затруднений, автомеханик сможет воспользоваться ею, что значительно ускорит ремонт вашего авто. Качественное изложение материала позволяет сократить время обслуживания автомобиля и сделать его более эффективным.
Книга предназначена для автовладельцев, персонала СТО и ремонтных мастерских.
Книги издательства "Легион-Автодата" серии "Профессионал" рекомендованы к использованию в автосервисах двумя профессиональными сообществами: Союзом автомобильных диагностов и Ассоциацией диагностов, автоэлектриков и чиптюнеров – АДАКТ.
Скачать бесплатно
PDF страницы книги по ремонту и обслуживанию Hino Ranger 1989-2002 дизель
Купить книгу по ремонту и эксплуатации автомобиля Hino Ranger 1989-2002 c дизельными двигателями H06C 6.5, H07C 6.8, H07D 7.4, J05C 5.3, J08C 8.0, W06 6.0, электросхемы Вы можете в нашем интернет-магазине с доставкой Почтой России или курьером по Москве.
Посмотреть содержаниеСокращения и условные обозначения 3
Сокращения 3
Условные обозначения 3
Идентификация 3
Номер двигателя 3
Общие инструкции по ремонту 3
Руководство по эксплуатации 4
Блокировка дверей 4
Одометр и счетчик пробега 5
Тахограф (модификации) 5
Тахометр 5
Указатель температуры охлаждающей жидкости 6
Указатель давления воздуха в ресивере пневматической тормозной системы (модели FC) 6
Указатель количества топлива 6
Индикаторы комбинации приборов 6
Часы на панели магнитолы 8
Стеклоподъемники 8
Световая сигнализация на автомобиле 9
Капот 9
Откидывание и опускание кабины 9
Управление стеклоочистителем и омывателем 11
Регулировка положения рулевого колеса 12
Управление боковым зеркалом заднего вида 12
Сиденья 12
Ремни безопасности 12
Управление частотой вращения холостого хода (модификации) 13
Управление отопителем и кондиционером 13
Антиблокировочная тормозная система (ABS) 14
Противобуксовочная система (ASR) 14
Стояночный тормоз 15
Горный тормоз 15
Тормоз-замедлитель (модификации) 15
Пневматическая блокировка тормозов (модификации) 16
Подъем и опускание грузового кузова (автомобили-самосвалы) 16
Коробка отбора мощности (модификации) 17
Управление автомобилем с АКПП 17
Управление автомобилем с МКПП 18
Запуск двигателя 18
Остановка двигателя (модели с турбонаддувом) 20
Неисправности двигателя во время движения 20
Советы по вождению в различных условиях 21
Буксировка автомобиля 22
Запасное колесо 22
Поддомкрачивание автомобиля 22
Замена колеса 23
Рекомендации по выбору шин 23
Проверка давления и состояния шин 24
Замена шин 24
Проверка и замена предохранителей 24
Замена ламп 25
Техническое обслуживание и общие процедуры проверки и регулировки 28
Интервалы обслуживания 28
Правила выполнения работ в моторном отсеке 28
Моторное масло и фильтр 30
Охлаждающая жидкость 32
Топливная система 32
Проверка воздушного фильтра 33
Проверка состояния аккумуляторной батареи 33
Проверка давления конца такта сжатия 34
Проверка зазоров в приводе клапанов 35
Проверка смазки коромысел 35
Ремни привода навесных агрегатов 35
Угол опережения впрыска топлива 36
Салонный фильтр 36
Проверка и замена масла в МКПП 37
Проверка и замена масла в редукторе заднего моста 37
Слив конденсата из ресиверов 38
Проверка и регулировка хода рычага стояночного тормоза 38
Замена колодок трансмиссионного стояночного тормоза 38
Проверка и регулировка зазора тормозных колодок и толщины накладки колодки (модели FD, FF и FD) 39
Замена тормозных колодок 40
Проверка и регулировка высоты расположения педали тормоза 40
Проверка осушителя воздуха 40
Прокачка гидравлической части тормозной системы 41
Регулировка педали сцепления 41
Автоматический регулятор сцепления (модификация) 41
Проверка уровня жидкости гидропривода тормозной системы 42
Гидропривод выключения сцепления 42
Проверка уровня рабочей жидкости усилителя рулевого управления 42
Прокачка системы усилителя рулевого управления 43
Гидроцилиндр подъема кабины 43
Карта смазки 43
Двигатели серий W06, H06 и H07. Механическая часть 47
Регулировки двигателя 48
Проверка и регулировка зазоров в механизме газораспределения (клапанных зазоров) 48
Способ определения положения поршней цилиндров №1 или №6 в ВМТ такта сжатия 48
Проверка угла опережения впрыска топлива 49
Регулировка угла опережения впрыска топлива 49
Регулировка органов управления двигателя 49
Приводные ремни 50
Термостат 50
Пробка радиатора 50
Критерии необходимости проведения капитального ремонта двигателя 50
Головка блока цилиндров 51
Привод механизма газораспределения, распределительный вал и масляный поддон 60
Блок цилиндров, маховик, поршень и коленчатый вал 69
Двигатель J05C. Механическая часть 80
Описание 80
Регулировка зазоров в приводе клапанов 80
Привод механизма газораспределения 81
Головка блока цилиндров 83
Двигатель в сборе 86
Блок цилиндров 92
Двигатель J08C. Механическая часть 94
Описание 94
Регулировка зазоров в приводе клапанов 94
Головка блока цилиндров 95
Привод механизма газораспределения 98
Двигатель в сборе 100
Регулировка двигателя 107
Блок цилиндров 107
Двигатель - общие процедуры ремонта (J0##C) 111
Головка блока цилиндров 111
Блок цилиндров 116
Система охлаждения 126
Проверка уровня и замена охлаждающей жидкости 126
Насос охлаждающей жидкости (H06, H07 и W06) 126
Термостат и корпус термостата (H06, H07 и W06) 128
Насос охлаждающей жидкости (J05C, J08C) 129
Термостат (J05C, J08C) 129
Система смазки 130
Меры предосторожности при работе с маслами 130
Моторное масло и фильтр 130
Масляный насос и маслоприемник (H06, H07 и W06) 130
Маслоохладитель и масляный фильтр (H06, H07 и W06) 130
Масляный насос (J05C, J08C) 135
Маслоохладитель (J05C, J08C) 137
Масляные форсунки 137
Топливная система (W06) 138
Форсунки 138
Топливный насос высокого давления (ТНВД) 139
Топливоподкачивающий насос 145
Муфта опережения впрыска топлива 146
Регулятор частоты вращения (модель RLD-E) 148
Регулятор частоты вращения (модель RSV) 157
Корректор по давлению наддува 160
Топливная система (H06, H07) 162
Форсунки 162
Топливный насос высокого давления (ТНВД тип А) 163
Топливный насос высокого давления (ТНВД тип P) 169
Топливоподкачивающий насос 175
Муфта опережения впрыска топлива (SCDM) 176
Муфта опережения впрыска топлива (SCZ) 178
Муфта опережения впрыска топлива (SA) 179
Регулятор частоты вращения (модель RSV) 179
Регулятор частоты вращения (модель R801) 184
Регулятор частоты вращения (модель RLD-E) 186
Топливная система (J05C, J08C) 192
Топливный фильтр 192
Форсунки 192
ТНВД 196
Система турбонаддува 198
Предупреждения 198
Оценка состояния турбокомпрессора (W06, H06, H07) 198
Турбокомпрессор 198
Система запуска 204
Общая информация 204
Стартер (12 В/3 кВт, 4 кВт, 5 кВт) 204
Стартер (24 В/5,5 кВт) 209
Стартер (24 В/4,5 кВт) 215
Система зарядки 222
Общая информация 222
Меры предосторожности 222
Проверки на автомобиле 222
Генератор (24 В, 35А/40А) 222
Генератор (12 В, 80 А) 226
Генератор (24 В, 35А) 230
Компрессор 236
Сцепление 243
Диск сцепления 243
Кожух сцепления 247
Главный цилиндр привода выключения сцепления 249
Усилитель привода выключения сцепления (модель FG1J) 250
Рабочий цилиндр привода выключения сцепления (модели FD, FE, FF, SG) 252
Регулировки сцепления 252
Механическая коробка передач 254
Общая информация 254
Снятие - основные моменты 254
Разборка - основные моменты 254
Сборка - основные моменты 256
Проверка 259
Установка - основные моменты 260
Тяги и рычаги переключения передач 262
Механизм переключения передач 263
Усилитель переключения передач 268
Дополнения по механическим коробкам передач LF05S, MG05S, MG06S 271
Основные моменты проверки (LF05S) 277
Карданный вал 278
Снятие - основные моменты 278
Разборка - основные моменты 279
Сборка и регулировка - основные моменты 280
Установка - основные моменты 281
Карданный вал (модели до 1992 года выпуска) 282
Разборка и сборка 282
Проверка и ремонт 282
Редуктор заднего моста 285
Снятие - основные моменты 286
Замена бокового сальника заднего моста 286
Разборка - основные моменты 286
Проверка 287
Сборка - основные моменты 288
Установка - основные моменты 292
Редуктор (модели до 1992 года выпуска) 293
Снятие, разборка, сборка и установка - основные моменты 293
Проверка 293
Подвеска 297
Описание подвески 297
Предварительные проверки 297
Проверка и регулировка углов установки передних колес 299
Рессоры 300
Передняя подвеска 303
Передний мост 303
Задняя подвеска 310
Задняя пневматическая подвеска 310
Ступица заднего колеса 312
Подвеска (дополнения к моделям до 1992 года выпуска) 315
Предварительные проверки 315
Рессора 316
Задний мост 319
Рулевое управление 321
Проверка 321
Рулевое колесо 321
Рулевая колонка и рулевой вал 322
Рулевой механизм 325
Насос усилителя рулевого управления 333
Бачок насоса усилителя рулевого управления 335
Рулевое управление (дополнения к моделям до 1992 года выпуска) 336
Тормозная пневмогидравлическая система (модели FD, FE и FF) 339
Проверка и регулировка 340
Тормозной кран 341
Передний и задний тормозной механизм 346
Пневмоусилитель тормозного механизма переднего колеса 350
Пневмоусилитель тормозного механизма заднего колеса 352
Клапан быстрого сброса 355
Регулятор давления 356
Предохранительный клапан 357
Обратный клапан 358
Защитный клапан 358
Конечная проверка и регулировка тормозной системы 358
Прокачка гидравлической части тормозной системы 358
Тормозная пневматическая система (FG1J) 360
Введение 360
Осушитель воздуха 361
Регулятор давления 361
Обратный клапан 362
Тормозной кран (Sanwa Seiki MFG) 363
Клапан нагрузки 366
Рычаги управления клапаном 367
Защитный клапан 369
Предохранительный клапан 369
Релейный клапан 370
Клапан управления тормозом прицепа 371
Клапан управления пружинным тормозом 372
Тормозная камера (переднее колесо) 373
Камера пружинного тормоза 374
Передний и задний тормозной механизм 376
Регулировка колесного тормоза 380
Трансмиссионный стояночный тормоз 381
Проверка и регулировка 381
Снятие и установка - основные моменты 381
Разборка - основные моменты 383
Проверка 383
Сборка - основные моменты 384
Рычаг стояночного тормоза 384
Горный тормоз (FG1J) 385
Снятие - основные моменты 385
Разборка - основные моменты 385
Сборка - основные моменты 386
Проверка 386
Регулировка 386
Регулировка выключателя акселератора 386
Регулировка выключателя сцепления 386
Горный тормоз (модели до 1992 года выпуска) 387
Снятие, разборка, сборка и установка - основные моменты 387
Проверка 387
Регулировка 387
Регулировка выключателя акселератора 387
Тормозная пневмогидравлическая система (дополнения к моделям до 1992 года выпуска)) 389
Регулятор давления 389
Тормозной кран 390
Бачок для тормозной жидкости 391
Пневмоусилитель колеса 391
Клапан нагрузки 391
Клапан управления пружинным тормозом 392
Камера пружинного тормоза 393
Передний и задний тормозной механизм 395
Кузов 400
Кабина 400
Дверь 403
Приборная панель 405
Ветровое стекло 405
Отопитель 406
Сидение 407
Электрооборудование кузова 408
Общая информация 408
Меры предосторожности 408
Включение тепловых предохранителей 408
Замена предохранителей 408
Идентификация разъемов 409
Замок зажигания 410
Проверка замка зажигания 410
Проверка реле стартера 410
Комбинация приборов 410
Проверка спидометра 410
Проверка тахометра 410
Проверка указателя и датчика температуры охлаждающей жидкости 410
Проверка указателя давления воздуха 411
Проверка указателя и датчика уровня топлива 411
Проверка индикаторов 412
Фары и освещение 413
Меры предосторожности при замене ламп 413
Проверка комбинированного переключателя 413
Проверка выключателя аварийной сигнализации (модели до 1996 г.) 414
Проверка датчика включения стояночного тормоза 414
Проверка силового реле №1 и реле фонарей заднего хода 414
Проверка реле фар и реле габаритов 414
Проверка выключателя стоп-сигналов 414
Проверка реле стоп-сигналов 414
Проверка выключателя фонарей заднего хода (модели с МКПП) 415
Проверка концевого выключателя двери 415
Проверка выключателя противотуманных фар 415
Проверка реле противотуманных фар 415
Регулировка фар 415
Стеклоочистители и стеклоомыватели 415
Проверка переключателя управления стеклоочистителями и омывателями 415
Проверка электродвигателя очистителей 415
Проверка электронасоса омывателей 415
Электропривод стеклоподъемников (модели с 2000 г.) 415
Проверка работы стеклоподъемников 415
Проверка главного переключателя управления стеклоподъемниками 416
Проверка переключателя управления стеклоподъемником двери пассажира 416
Проверка реле стеклоподъемников 416
Звуковой сигнал 416
Аудиосистема (модификации) 416
Схемы электрооборудования 417
Обозначения, применяемые на схемах электрооборудования 417
Коды цветов проводов 418
Модели до 1992 г., стандартные модели.
Схема 1 419
А. Электропитание. В. Система запуска и зарядки. С. Свечи накаливания. D. Фары. Е. Противотуманные фары.
Схема 2 420
F. Разъем для подключения дополнительного оборудования. G. Подсветка комбинации приборов и тахограф. H. Указатели поворота, стояночные огни, аварийная сигнализация и габариты. I. Стоп-сигналы. J. Очистители и омыватели лобового стекла.
Схема 3 421
K. Звуковой сигнал.
L. Лампы освещения салона. M. Комбинация приборов. N. Горный тормоз.
Схема 4 422
N. Отопитель и кондиционер.
O. Дополнительная система запуска. P. Фонари заднего хода. Q. Система электронного управления АКПП (опция). R. Прикуриватель. S. Аудиосистема. T. Часы. V. Разъемы.
Модели до 1992 г., модификация.
Схема 1 423
А. Электропитание. В. Система запуска и зарядки. С. Свечи накаливания. D. Фары. Е. Противотуманные фары.
Схема 2 424
F. Разъем для подключения дополнительного оборудования. G. Подсветка комбинации приборов и тахограф. H. Указатели поворота, стояночные огни, аварийная сигнализация и габариты. I. Стоп-сигналы. J. Очистители и омыватели лобового стекла.
Схема 3 425
K. Звуковой сигнал.
L. Лампы освещения салона. M. Комбинация приборов. N. Горный тормоз.
Схема 4 426
N. Отопитель и кондиционер.
O. Дополнительная система запуска. P. Фонари заднего хода. Q. Система электронного управления АКПП (опция). R. Прикуриватель. S. Аудиосистема. T. Часы. V. Разъемы.
Модели 1992-1996 гг.
Схема 1 427
А. Электропитание. В. Система запуска и зарядки. С. Свечи накаливания. D. Фары. Е. Габариты и стояночные огни.
Схема 2 428
F. Разъем для подключения дополнительного оборудования. G. Подсветка комбинации приборов и тахограф. H. Указатели поворота, стояночные огни, аварийная сигнализация и габариты. I. Стоп-сигналы. J. Очистители и омыватели лобового стекла. K. Звуковой сигнал.
Схема 3 429
L. Лампы освещения салона. M. Комбинация приборов. N. Отопитель и кондиционер.
Схема 4 430
O. Горный тормоз. P. Фонари заднего хода. Q. Система электронного управления АКПП (опция). R. Прикуриватель. S. Аудиосистема. T. Разъем для подключения дополнительного оборудования. U. Система останова двигателя. V. Осушитель воздуха и подогреватель автоматического слива воды.
Модели 1996-2000 гг.
Схема 1 431
А. Электропитание. В. Система запуска и зарядки. С. Свечи накаливания. D. Фары. Е. Габариты.
Схема 2 432
F. Разъем для подключения дополнительного оборудования. G. Указатели поворота, аварийная сигнализация и габариты. H. Лампы освещения салона. I. Стоп-сигналы. J. Очистители и омыватели лобового стекла. K. Звуковой сигнал.
Схема 3 433
L. Система останова двигателя. M. Комбинация приборов.
Схема 4 434
N. Отопитель и кондиционер. O. Горный тормоз. P. Осушитель воздуха. Q. Фонари заднего хода. R. Система электронного управления АКПП. S. Силовое реле.
Схема 5 435
T. Прикуриватель. U. Аудиосистема. V. Система управления ТНВД.
Модели с 2000 г.
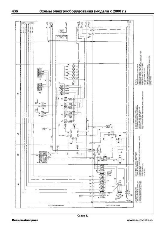
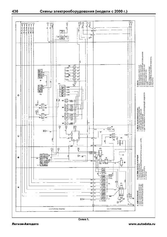
Схема 1 436
А. Электропитание. В. Система запуска и зарядки. С. Свечи накаливания (опция). D. Фары.
Схема 2 437
E. Указатели поворота, аварийная сигнализация и габариты (FD, FE, FF). F. Лампы освещения салона (FD, FE, FF). G. Стоп-сигналы (FD, FE, FF). H. Очистители и омыватели лобового стекла (FD, FE, FF). I. Звуковой сигнал (FD, FE, FF).
Схема 3 438
E. Указатели поворота, аварийная сигнализация и габариты (SG). F. Лампы освещения салона (SG). G. Стоп-сигналы (SG). H. Очистители и омыватели лобового стекла (SG). I. Звуковой сигнал (SG).
Схема 4 439
J. Подсветка (FD, FE, FF). K. Система останова двигателя (FD, FE, FF). L. Комбинация приборов (FD, FE, FF).
Схема 5 440
J. Подсветка (SG). K. Система останова двигателя (SG). L. Комбинация приборов (SG).
Схема 6 441
M. Горный тормоз. N. Обогреватели зеркал. O. Фонари заднего хода и осушитель воздуха. P. Система электронного управления АКПП. Q. Прикуриватель. R. Аудиосистема.
Схема 7 442
S. Отопитель и кондиционер. T. электропривод стеклоподъемников.
Схема 8 443
U. Система управления ТНВД.
Схема 9 444
V. Антиблокировочная система тормозов (ABS) (FD, FE, FF).
Схема 10 445
V. Антиблокировочная система тормозов (ABS) (SG).
Разъемы 446
Модели (FD1H/2H/3H/3W).
Схема 1 447
- Цепь питания. - Система запуска и зарядки. - Свечи накаливания. - Фары. - Корректор фар. - Противотуманные фары. - Силовое реле.
Схема 2 448
- Цепь аварийного питания. - Габариты, аварийная сигнализация и указатели поворота. - Лампы освещения салона. - Цепь аварийного питания. - Стоп-сигналы. - Очистители и омыватели лобового стекла. - Система изменения интервала работы очистителей. - Звуковой сигнал.
Схема 3 449
- Система останова двигателя. - Комбинация приборов.
Схема 4 450
- Цепь аварийного питания. - Отопитель и кондиционер. - Горный тормоз. - Осушитель воздуха. - Дополнительная система запуска. - Фонари заднего хода. - Пневматическая система блокировки тормозов. - Система отбора мощности для кузова. - Разъемы для подключения дополнительного оборудования.
Схема 5 451
- Прикуриватель. - Аудиосистема. - Насос охлаждающей жидкости (для бетоносмесителей). - Система отбора мощности для кабины. - Система отбора мощности для кузова ("One touch"). - Система поддержания скорости (опция).
Схема 6 452
- Система перепуска газов мимо турбины. - Усилитель рулевого управления. - Электропривод зеркала. - Электропривод стеклоподъемников. - Центральный замок.
Схема 7 453
- Кондиционер с автоматическим управлением (High grade).
Разъемы 454
Содержание 455