Книга Хино двигатели J05C, S05C, S05C-B, S05C-TA, S05C-TB, S05D. Устанавливались на Хино Дутро, Тойота Дюна, Тойоайс, спецтехнику. Электросхемы, диагностика. Руководство по ремонту, устройству и техническому обслуживанию двигателя.
В руководстве дается подробное пошаговое описание процедур по ремонту и техническому обслуживанию дизельных двигателей Toyota J05C (5,3 л с системой снижения токсичности), S05C (4,6 л с электронным управлением), S05C-B (4,6 л), S05C-TA (4,6 л с турбонаддувом), S05C-TB (4,6 л с турбонаддувом и системой "Common Rail") и S05D (4,9 л с электронным управлением).
Руководство содержит возможные неисправности и методы их устранения, сопрягаемые размеры основных деталей и пределы их допустимого износа, сведения по диагностике и регулировке ТНВД, систем запуска и зарядки.
Отдельная глава содержит информацию по проверке и диагностике электронной системы управления двигателем, в том числе осциллограммы и инструкции по использованию системы самодиагностики EFI. Приведена проверка системы через разъем электронного блока управления.
Дано описание принципа работы системы "Common Rail", приведены коды неисправности системы самодиагностики.
Приведены электросхемы систем управления двигателем, зарядки и запуска для некоторых моделей.
Книга предназначена для автовладельцев, персонала СТО и ремонтных мастерских.
Эта книга может быть использована при ремонте 5-ти цилиндровых двигателей Hino J07C и 6-ти цилиндровых двигателей Hino J08C, устанавливавшихся на Hino Ranger.
Скачать бесплатно
PDF страницы книги по ремонту и обслуживанию Hino двигатели J05C, S05C, S05C-B, S05C-TA, S05C-TB, S05D
Купить книгу по ремонту и эксплуатации двигателей Hino J05C, S05C, S05C-B, S05C-TA, S05C-TB, S05D устанавливались на Hino Dutro, Toyota Dyna, ToyoAce, спецтехнику, электросхемы Вы можете в нашем интернет-магазине с доставкой Почтой России или курьером по Москве.
Посмотреть содержаниеСокращения и условные обозначения 3
Идентификация 3
Общие инструкции по ремонту 3
Техническое обслуживание и общие процедуры проверки и регулировки 4
Интервалы обслуживания 4
Таблица. Периодичность технического обслуживания. 4
Правила выполнения работ в моторном отсеке 4
Меры безопасности при работе с электрооборудованием 4
Моторное масло и фильтр 6
Охлаждающая жидкость 7
Топливный фильтр 7
Проверка воздушного фильтра 8
Проверка состояния аккумуляторной батареи 8
Проверка давления конца такта сжатия 8
Проверка зазоров в приводе клапанов 9
Проверка смазки коромысел 9
Проверка и регулировка ремней привода навесных агрегатов 9
Угол опережения впрыска топлива 9
Проверка минимально устойчивой и максимальной частоты вращения холостого хода 10
Двигатель механическая часть 10
Описание 11
Регулировка зазоров в приводе клапанов 11
Привод механизма газораспределения 12
Головка блока цилиндров 15
Двигатель в сборе 23
Блок цилиндров 29
Опоры двигателя 39
Система охлаждения 40
Общая информация 40
Проверка охлаждающей жидкости 40
Замена охлаждающей жидкости 40
Проверки на автомобиле 40
Вентилятор 40
Насос охлаждающей жидкости 41
Термостат 42
Система смазки 43
Общая информация 43
Масло и масляный фильтр 43
Проверка давления масла 43
Масляный насос 43
Маслоохладитель 46
Масляные форсунки 46
Система турбонаддува 46
Система турбонаддува 46
Предупреждения 46
Проверки на автомобиле 46
Турбокомпрессор 47
Топливная система 48
Топливный фильтр 49
Форсунки 50
ТНВД 55
Система "Common Rail" 74
Система снижения токсичности (J05C) 77
Описание системы снижения токсичности 77
Самодиагностика системы управления двигателем 77
Считывание кодов неисправностей 77
Диагностические коды неисправностей системы снижения токсичности 77
Поиск неисправностей вольт/омметром 78
Напряжения на выводах электронного блока системы снижения токсичности 78
Проверка элементов системы снижения токсичности 79
Проверка системы рециркуляции ОГ на автомобиле 79
Электропневмоклапан системы рециркуляции ОГ 79
Электропневмоклапан отсечки клапана системы рециркуляции ОГ 79
Датчик температуры охлаждающей жидкости 79
Проверка электропневмоклапана шумоподавителя 79
Датчик положения коленчатого вала 80
Датчик положения дроссельной заслонки 80
Система рециркуляции отработавших газов 80
Общая информация 80
Проверка элементов системы рециркуляции ОГ 81
Система "Common Rail" 83
Общая информация 83
Элементы системы "Common Rail" 83
Описание работы системы "Common Rail" 83
Описание работы топливного насоса 83
Перепускной клапан 84
Топливный коллектор, ограничитель давления, демпферы 85
Форсунка 86
Работа форсунки 86
Электронная система управления двигателями S05C, S05D, S05C-TB 87
Меры предосторожности при работе с электронной системой управления 87
Система электронного управления 87
Общее описание 87
Электронное управление рециркуляцией отработавших газов (S05C, S05D) 87
Система самодиагностики 87
Считывание кодов неисправностей 88
Стирание кодов неисправностей 88
Диагностические коды неисправностей системы управления двигателем 88
Поиск неисправностей вольт/омметром 93
Выводы электронного блока управления двигателем 93
Проверка напряжения на выводах электронного блока управления двигателем 93
Проверка элементов системы электронного управления (S05C, S05D) 95
Датчик температуры охлаждающей жидкости 95
Датчик положения коленчатого вала 95
Датчик частоты вращения (положения) вала ТНВД 95
Электромагнитный клапан регулировки угла опережения впрыска 96
Главное реле системы впрыска (ECD) и реле перепускного клапана 96
Датчик температуры топлива 96
Датчик положения педали акселератора 96
Проверка электропневмоклапана шумоподавителя 97
Проверка электропневмоклапана привода дроссельной заслонки 97
Проверка с помощью осциллографа 97
Проверка элементов системы электронного управления (S05C-TB с "Common Rail") 97
Датчик положения распределительного вала 97
Датчик положения коленчатого вала 97
Датчик положения педали акселератора 99
Датчик температуры топлива 99
Датчик давления топлива 99
Реле PCV (перепускного клапана) 99
Система рециркуляции (S05C, S05D) 100
Общая информация 100
Проверка элементов системы рециркуляции ОГ 101
Система запуска 102
Общая информация 102
Стартер 102
Система зарядки 106
Общая информация 106
Меры предосторожности 106
Проверки на автомобиле 106
Генератор 106
Схемы электрооборудования 110
Обозначения, применяемые на схемах электрооборудования 110
Коды цветов проводов 110
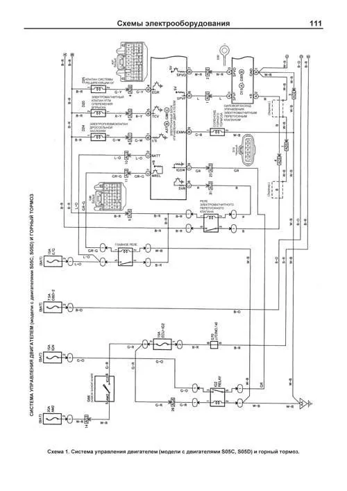
Схема 1. Система управления двигателем (модели с двигателями S05C, S05D) и горный тормоз. 111
Схема 2. Система управления двигателем (модели с двигателями S05C, S05D) и горный тормоз (продолжение). 112
Схема 3. Система управления двигателем (модели с двигателями S05C, S05D) и горный тормоз (продолжение). 113
Схема 4. Система управления двигателем (модели с двигателями S05C, S05D) и горный тормоз (продолжение). Система зарядки. 114
Схема 5. Система управления двигателем (модели с двигателем J05C) и горный тормоз. 115
Схема 6. Система управления двигателем (модели с двигателем J05C) и горный тормоз (продолжение). 116
Схема 7. Система управления двигателем (модели с двигателем J05C) и горный тормоз (продолжение). Система запуска. 117