Книга Хино и Тойота двигатели J08C-TP, J08C-TR, J05C, J05C-TD, J05D, J05E-TE, J05E-TC, J05E-TD, S05C, S05C-B, S05C-TA, S05C-TB, S05D. Устанавливались на Хино Рейнджер, Дутро, Тойота Дюна, Тойоайс, экскаватор Нью Холланд, Кобелко, различную спецтехнику. Электросхемы. Руководство по ремонту и эксплуатации двигателя. Серия Профессионал.
Руководство по ремонту двигателей Hino & Toyota J05C (5,3 л с системой снижения токсичности), J05C-TD (5,3 л с турбонаддувом и электронным управлением ТНВД), J05D (4,7 л с турбонаддувом и системой "Common Rail"), J05E-TE (5,1 л с турбонаддувом), J05E-TC/TD (5,1 л с турбонаддувом и системой "Common Rail"), J08C-TP, J08C-TR (8,0 л с турбонаддувом и электронным управлением ТНВД), S05C (4,6 л с электронным управлением), S05C-B (4,6 л), S05C-TA (4,6 л с турбонаддувом), S05C-TB (4,6 л с турбонаддувом и системой "Common Rail") и S05D (4,9 л с электронным управлением), устанавливаемых на автомобили:
- Hino Dutro
- Hino Ranger
- Toyota Dynа / ToyoAce
- экскаваторы New Holland E215B / E265B / E385B
- экскаваторы Kobelco SK200 / 210 / 250 / 260 / 330 / 350
- а также на различную спецтехнику.
Руководство содержит подробные сведения по техническому обслуживанию двигателей, ремонту и регулировке механизмов двигателя, систем смазки и охлаждения, топливной системы, системы турбонаддува и системы электрооборудования двигателя.
Подробно рассмотрены различные типы топливных систем: с рядным ТНВД, с распределительным ТНВД и электронным управлением, с Common Rail, а также настройки и регулировки ТНВД и форсунок.
Приведены
сведения по диагностике электронных систем управления (диагностические коды неисправностей (DTC), и условия их возникновения и возможные причины, осциллограммы).
Приведены разъемы и процедуры проверки сигналов на выводах блоков управления для различных модификаций двигателей - PinData.
Приведены
электросхемы систем управления двигателем, зарядки и запуска для некоторых моделей.
В издание добавлена информация по двигателям J05E!
Эта книга может быть использована при ремонте 5-цилиндровых двигателей Hino J07C, устанавливавшихся на Hino Ranger.
Приведены возможные неисправности и методы их устранения, сопрягаемые размеры основных деталей и пределы их допустимого износа, рекомендуемые смазочные материалы и рабочие жидкости, необходимые для технического обслуживания. Описаны конструктивные изменения, которым подвергались узлы и агрегаты двигателей в процессе производства.
Книга предназначена для автовладельцев, персонала СТО и ремонтных мастерских.
Книги издательства "Легион-Автодата" серии "Профессионал" рекомендованы к использованию в автосервисах двумя профессиональными сообществами автомобильных диагностов: Союзом автомобильных диагностов и Ассоциацией диагностов, автоэлектриков и чиптюнеров – АДАКТ.
Скачать бесплатно
PDF страницы книги по ремонту и обслуживанию двигателей Hino, Toyota J08C, J05C, J05D, J05E, S05C, S05D
Купить книгу по ремонту и эксплуатации двигателей Hino и Toyota J08C-TP, J08C-TR, J05C, J05C-TD, J05D, J05E-TE, J05E-TC, J05E-TD S05C-B, S05C-T, S05D устанавливались на Hino Ranger, Dutro, Toyota Dyna, ToyoAce, экскаваторы New Holland, Kobelco, различную спецтехнику, электросхемы Вы можете в нашем интернет-магазине с доставкой Почтой России или курьером по Москве.
Посмотреть содержаниеСокращения и условные обозначения 3
Идентификация 3
Общие инструкции по ремонту 3
Технические характеристики двигателей, устанавливавшихся на автомобили Hino и Toyota 4
Техническое обслуживание и общие процедуры проверки и регулировки 5
Интервалы обслуживания 5
Правила выполнения работ в моторном отсеке 5
Таблица. Периодичность технического обслуживания. 5
Моторное масло и фильтр 7
Охлаждающая жидкость 8
Топливный фильтр 8
Проверка воздушного фильтра 9
Проверка состояния аккумуляторной батареи 9
Проверка давления конца такта сжатия 10
Проверка зазоров в приводе клапанов 10
Проверка смазки коромысел 10
Проверка и регулировка ремней привода навесных агрегатов 10
Угол опережения впрыска топлива 11
Проверка минимально устойчивой и максимальной частоты вращения холостого хода 12
Двигатель - механическая часть (J05##, S05##) 13
Описание 13
Регулировка зазоров в приводе клапанов 14
Привод механизма газораспределения 14
Головка блока цилиндров 18
Двигатель в сборе 21
Блок цилиндров 27
Двигатель - механическая часть (J08C) 30
Описание 30
Регулировка зазоров в приводе клапанов 30
Головка блока цилиндров 31
Привод механизма газораспределения 34
Двигатель в сборе 36
Регулировка двигателя 43
Блок цилиндров 43
Двигатель - общие процедуры ремонта 47
Головка блока цилиндров 47
Блок цилиндров 53
Система охлаждения 63
Общая информация 63
Проверка охлаждающей жидкости 64
Замена охлаждающей жидкости 64
Проверки на автомобиле 64
Вентилятор 64
Насос охлаждающей жидкости 65
Термостат 65
Система смазки 67
Общая информация 67
Масло и масляный фильтр 68
Проверка давления масла 68
Масляный насос 68
Маслоохладитель 69
Масляные форсунки 70
Система турбонаддува 71
Система турбонаддува 71
Предупреждения 71
Проверки на автомобиле 71
Турбокомпрессор (S05C-TA, S05C-TB) 72
Турбокомпрессор (J05C-TD, J08C-TP, J08C-TR) 73
Проверка 74
Топливная система 78
Топливный фильтр 78
Форсунки 79
ТНВД 85
Спецификации 104
Система "Common Rail" 108
Система снижения токсичности (J05C) 117
Описание системы снижения токсичности 117
Самодиагностика системы управления двигателем 117
Считывание кодов неисправностей 117
Диагностические коды неисправностей системы снижения токсичности 117
Поиск неисправностей вольт/омметром 118
Напряжения на выводах электронного блока системы снижения токсичности 118
Проверка элементов системы снижения токсичности 119
Проверка системы рециркуляции ОГ на автомобиле 119
Электропневмоклапан системы рециркуляции ОГ 119
Электропневмоклапан отсечки клапана системы рециркуляции ОГ 119
Датчик температуры охлаждающей жидкости 119
Проверка электропневмоклапана шумоподавителя 119
Датчик положения коленчатого вала 120
Датчик положения дроссельной заслонки 120
Система рециркуляции отработавших газов 120
Система "Common Rail" 123
Общая информация 123
Элементы системы "Common Rail" 123
Описание работы системы "Common Rail" 123
Описание работы топливного насоса 123
Перепускной клапан 124
Топливный коллектор, ограничитель давления, демпферы 125
Форсунка 126
Работа форсунки 126
Электронная система управления двигателем (S05C, S05D, S05C-TB, J05D, J05E) 127
Меры предосторожности при работе с электронной системой управления 127
Система электронного управления 127
Общее описание 127
Электронное управление рециркуляцией отработавших газов (S05C, S05D) 127
Система самодиагностики 127
Считывание кодов неисправностей 128
Стирание кодов неисправностей 128
Диагностические коды неисправностей системы управления двигателем 128
Поиск неисправностей вольт/омметром 134
Выводы электронного блока управления двигателем 135
Проверка напряжения на выводах электронного блока управления двигателем 135
Проверка элементов системы электронного управления (S05C, S05D) 138
Датчик температуры охлаждающей жидкости 138
Датчик положения коленчатого вала 138
Датчик частоты вращения (положения) вала ТНВД 138
Электромагнитный клапан регулировки угла опережения впрыска 139
Главное реле системы впрыска (ECD) и реле перепускного клапана 139
Датчик температуры топлива 139
Датчик положения педали акселератора 140
Проверка электропневмоклапана шумоподавителя 140
Проверка электропневмоклапана привода дроссельной заслонки 140
Проверка с помощью осциллографа 140
Проверка элементов системы электронного управления (S05C-TB с "Common Rail") 141
Датчик положения распределительного вала 141
Датчик положения коленчатого вала 141
Датчик положения педали акселератора 142
Датчик температуры топлива 142
Датчик давления топлива 142
Реле перепускного клапана (PCV) 142
Проверка элементов системы электронного управления (J05D, J05E с "Common Rail") 142
Главный датчик частоты вращения двигателя 142
Датчик температуры охлаждающей жидкости 143
Датчик температуры воздуха на впуске 143
Э/м клапан моторного тормоза 143
Главное силовое реле 143
Выключатель акселератора 144
Э/м клапан EGR 144
Система рециркуляции (S05C, S05D) 144
Система рециркуляции (J05D) 144
Электронная система управления (J05C-TD, J08C-TP, J08C-TR) 147
Меры предосторожности при работе с электронной системой управления 147
Система электронного управления 147
Общее описание 147
Топливный насос высокого давления с регулирующей втулкой 147
Система самодиагностики 150
Считывание кодов неисправностей 150
Стирание кодов неисправностей 150
Стирание "LEARNING VALUE DATA" ТНВД 150
Диагностика с помощью сканера 150
Диагностические коды неисправностей системы управления двигателем 150
Выводы электронного блока управления двигателем 151
Проверка элементов системы электронного управления 152
Датчик температуры охлаждающей жидкости 152
Датчик положения распределительного вала 152
Датчик положения рейки ТНВД 152
Привод управляющего штока 152
Электромагнитный клапан управления воздухом на впуске (J08C) 152
Реле привода управляющего штока 152
Система запуска 153
Общая информация 153
Стартер (тип 1) 153
Стартер (тип 2) 156
Система зарядки 161
Общая информация 161
Меры предосторожности 161
Проверки на автомобиле 161
Генератор (тип 1) 161
Генератор (тип 2) 165
Компрессор 169
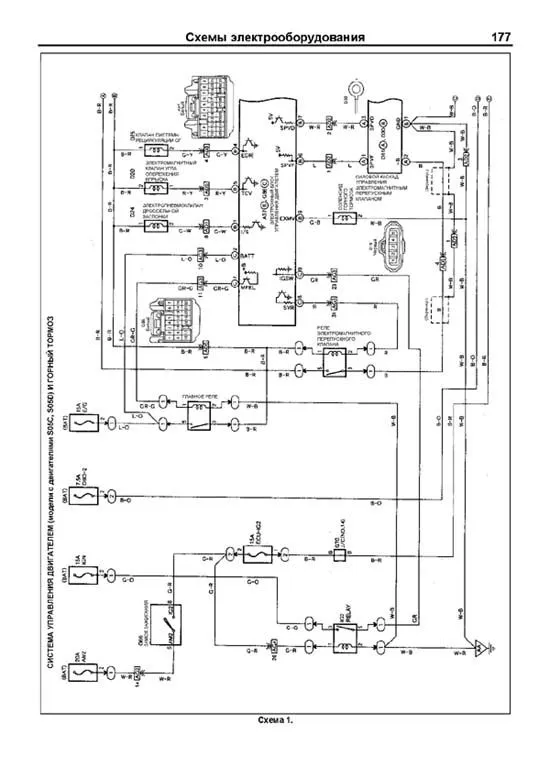
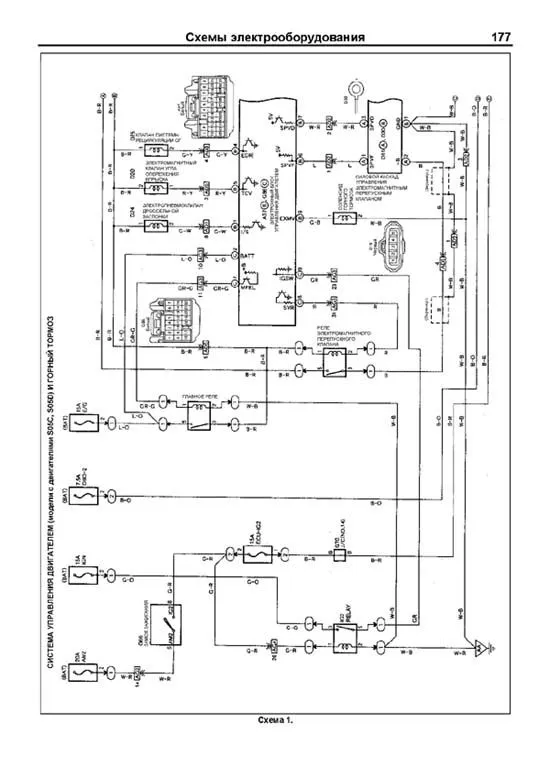
Схемы электрооборудования 176
Обозначения, применяемые на схемах электрооборудования 176
Коды цветов проводов 176
Схема 1 177
- Система управления двигателем (модели с двигателями S05C, S05D) и горный тормоз.
- Система зарядки.
Схема 2 181
- Система управления двигателем (модели с двигателем J05C) и горный тормоз.
- Система запуска.
Схема 3 184
- Электронная система управления (J05C-TD, J08C-TP, J08C-TR)
Схема 4 185
- Система управления двигателем и горный тормоз (S05C-TB).