Книга Двигатели Митсубиси 4D56, 4D56 EFI, 4D56 DI-D 2.5. Устанавливались на Митсубиси Делика Стар Вагон, Л300, Паджеро, Л200, Делика Спейс Гир, Л400, Челленджер, Паджеро Спорт и двигатели Хендай, Киа D4BF, D4BH TCI 2.5 устанавливались на Хендай Портер, Портер 2, Галлопер, Терракан, Старекс H1, Гранд Старекс, Киа Бонго, К2500. Электросхемы. Руководство по ремонту и техническому обслуживанию двигателя. Серия Профессионал.
Руководство по ремонту дизельных двигателей Mitsubishi 4D56 / 4D56 EFI / 4D56 DI-D (2,5 л), Hyundai D4BF (2,5 л) и D4BH TCI (2,5 л), устанавливаемых на автомобили с правым и левым расположением рулевого колеса:
Mitsubishi
- Pajero II (1990 - 2004 гг.)
- Pajero III (2000 - 2006 гг.)
- L200 (1996 - 2007 гг.)
- L200 (с 2005 г.)
- L300, Delica Star Wagon
- L400, Delica Space Gear
- Pajero Sport (1998 - 2009 гг.)
- Pajero Sport (с 2008 г.)
- Challenger
|
Hyundai
- Porter
- Porter II
- Galloper
- Terracan
- H-1/Starex (1998 - 2007 гг.)
- H-1/Grand Starex (с 2007 г.)
Kia
|
Издание содержит подробные сведения по техническому обслуживанию двигателей, ремонту и регулировке механических частей двигателей (SOHC и DOHC), смазки, охлаждения, турбонаддува, рециркуляции отработавших газов (EGR), запуска и зарядки. В книге подробно рассмотрены процедуры по диагностике, ремонту и регулировке ТНВД распределительного типа (без электронного управления, с электронным управлением (EFI, COVEC-F)).
Отдельная глава посвящена процедурам ремонта и диагностики двигателей с системой Common Rail (4D56 DI-D).
Приведены
инструкции по диагностике электронных систем управления дизельными двигателями для различных модификаций двигателей и автомобилей.
Подробно описаны
коды неисправностей Flash, P0, P1, Р2, U1, условия и возможные причины их возникновения.
Приведены разъемы и процедуры проверки сигналов на выводах блоков управления для различных модификаций двигателей - PinData.
Представлены
электросхемы систем управления двигателем, запуска и зарядки.
Информация для профессиональной диагностики и ремонта электрооборудования различных систем автомобиля представлена в диагностической онлайн-системе MotorData. Используя быстрые переходы по интерактивным ссылкам, Вы сможете решить проблему быстрее и сэкономить время. Подробности на
MotorData.ru
Приведены возможные неисправности и методы их устранения, сопрягаемые размеры основных деталей и пределы их допустимого износа, рекомендуемые смазочные материалы и рабочие жидкости, необходимые для технического обслуживания и ремонта.
Книга предназначена для автовладельцев, персонала СТО и ремонтных мастерских.
Книги издательства Легион-Автодата серии "Профессионал" рекомендованы к использованию в автосервисах двумя профессиональными сообществами: Союзом автомобильных диагностов и Ассоциацией диагностов, автоэлектриков и чиптюнеров – АДАКТ.
Скачать бесплатно
PDF страницы книги по ремонту и обслуживанию дизельных двигателейMitsubishi 4D56, 4D56EFI, 4D56DI-D
Купить книгу по ремонту и эксплуатации двигателей Mitsubishi 4D56, 4D56EFI, 4D56DI-D, устанавливались на Mitsubishi Delica, Star Wagon, L300, Pajero, L200, Delica Space Gear, L400, Challenger, Pajero Sport и двигатели Hyundai и Kia D4BF, D4BH TCI, Covec-F устанавливались на Hyundai Porter, Porter 2, Galloper, Terracan, H-1 Starex, Grand Starex, Kia Bongo, K2500, электросхемы Вы можете в нашем интернет-магазине с доставкой Почтой России или курьером по Москве.
Посмотреть содержаниеИдентификация 3
Номер двигателя 3
Идентификационная табличка модели 3
Технические характеристики двигателей 3
Сокращения и условные обозначения 3
Общие инструкции по ремонту 4
Моменты затяжки болтов 4
Меры безопасности при выполнении работ с различными системами 5
Самостоятельная диагностика 7
Техническое обслуживание и общие процедуры проверок и регулировок 10
Интервалы обслуживания 10
Моторное масло и фильтр 10
Проверка и замена воздушного фильтра 12
Охлаждающая жидкость 13
Топливный фильтр 15
Удаление воды из топливного фильтра 15
Удаление воздуха из топливопроводов 15
Аккумуляторная батарея 16
Проверка и регулировка угла опережения впрыска топлива (двигатели SOHC, модификации без EFI) 18
Проверка и регулировка частоты вращения холостого хода (двигатели SOHC) 19
Проверка частоты вращения холостого хода (двигатели DOHC) 19
Проверка и регулировка системы повышения частоты вращения холостого хода (двигатели SOHC, модификации без EFI) 19
Проверка повышенной частоты вращения холостого хода при включении кондиционера (двигатели SOHC с EFI и DOHC) 20
Проверка компрессии 20
Проверка состояния и натяжения ремня привода навесных агрегатов 21
Ремни привода ГРМ и балансирного механизма 24
Двигатель SOHC - механическая часть 27
Общая информация 27
Проверка и регулировка зазоров в приводе клапанов 27
Ремень привода ГРМ и ремень привода балансирного механизма 28
Замена сальников 33
Головка блока цилиндров (замена прокладки) 36
Двигатель в сборе 40
Шкивы привода ГРМ и балансирного механизма 44
Двигатель DOHC - механическая часть 46
Общая информация 46
Проверка и регулировка зазоров в приводе клапанов 46
Шкив коленчатого вала 47
Ремень привода ГРМ и ремень привода балансирного механизма 48
Распределительные валы и сальник 53
Замена сальников коленчатого вала 56
Головка блока цилиндров (замена прокладки) 58
Вакуумный насос 61
Двигатель в сборе 61
Двигатель - общие процедуры ремонта 64
Ось коромысел и распределительный вал (двигатели SOHC) 64
Коромысла клапанов и распределительные валы (двигатели DOHC) 66
Головка блока цилиндров и клапаны 67
Поршень и шатун 72
Блок цилиндров, коленчатый вал, маховик (МКПП) и пластина привода гидротрансформатора (АКПП) 76
Опоры силового агрегата - L200 (K64T / K74T), Pajero II (V##4W) и Pajero Sport (K94W) 84
Опоры двигателя 84
Опора коробки передач 84
Опоры силового агрегата - L200 (KA4T / KB4T) и Pajero Sport (KH4W) 86
Опоры двигателя 86
Опора коробки передач 86
Опоры силового агрегата - L200 (KA4T / KB4T) и Pajero Sport (KH4W) 87
Опоры двигателя 87
Опора коробки передач 87
Опоры силового агрегата - Pajero III 88
Опоры двигателя 88
Опора коробки передач 89
Система охлаждения 90
Общая информация 90
Проверки на автомобиле 90
Термостат 91
Насос охлаждающей жидкости 92
Шланги и трубки системы охлаждения 94
Вентилятор системы охлаждения 99
Радиатор 101
Система смазки 105
Общая информация 105
Датчики и клапаны 107
Проверка давления моторного масла 108
Масляный поддон 109
Корпус масляного насоса и балансирный механизм 111
Маслоохладитель 117
Топливная система - двигатели SOHC 121
Проверка и регулировка тросов управления (модели без EFI) 121
Проверка работы ТНВД (модели без EFI) 121
Проверка и регулировка форсунок 122
Система повышения частоты вращения холостого хода (модели без EFI) 122
Топливные форсунки 126
Топливный насос высокого давления 128
Топливный бак 132
Топливный фильтр 136
Педаль акселератора 137
Топливная система - двигатели DOHC 141
Общая информация 141
Удаление воды из топливного фильтра 141
Удаление воздуха из топливной магистрали 142
Топливный фильтр 142
Форсунки 144
Топливный коллектор и ТНВД 146
Электромагнитный клапан управления подачей топлива 148
Топливный бак 149
Система электронного управления двигателем (EFI) 152
Общие правила при работе с электронной системой управления 152
Общая информация 153
Диагностика системы управления двигателем 155
Проверка индикатора "CHECK ENGINE" (проверь двигатель) 155
Считывание кодов неисправностей без сканера (только Mitsubishi) 155
Считывание и стирание кодов неисправностей с помощью сканера 155
Стирание диагностических кодов неисправностей без сканера 155
Пояснения по работе системы EFI в аварийном режиме (замена некорректных сигналов) 156
Рекомендации к поиску неисправностей по кодам 156
Периодическое обслуживание 160
Проверка компонентов системы электронного управления двигателем 161
Цепь "массы" блока управления двигателем (4D56) 161
Главное реле системы впрыска (4D56) 161
Датчик температуры наддувочного воздуха (4D56) 161
Датчик температуры воздуха на впуске (D4BH, GrandStarex) 161
Датчик температуры охлаждающей жидкости 161
Датчик барометрического давления (встроенный в электронный блок управления, 4D56) 162
Датчик давления наддува (4D56) 162
Компоненты ТНВД 162
Электромагнитный клапан управления дроссельной заслонкой (4D56) 162
Датчик положения педали акселератора (4D56) 163
Выключатель холостого хода (4D56) 163
Датчик положения клапана системы рециркуляции ОГ (4D56) 164
Проверка формы сигнала датчика с помощью мотор-тестера (осциллографа, 4D56) 164
Отличия для некоторых моделей Hyundai с двигателем D4BH (модификации) 165
Проверка на разъеме электронного блока управления двигателем (4D56) 165
Система электронного управления двигателем (DI-D) 172
Общие правила при работе с электронной системой управления 172
Процедуры регистрации и обучения 175
Процедура ввода идентификационного кода форсунки 176
Процедура обучения величине предварительного впрыска 176
Процедура обучения коррекции ТНВД 177
Диагностика системы управления двигателем 177
Общая информация 177
Стандартная схема поиска неисправностей 177
Проверка индикатора "CHECK ENGINE" 178
Поиск неисправностей при дорожных испытаниях 178
Считывание диагностических кодов неисправностей 178
Удаление диагностических кодов неисправностей 178
Диагностика автомобиля с системой OBD-II (EOBD) 178
Рекомендации к поиску неисправностей по кодам 179
Пояснения по работе системы в аварийном режиме (замены некорректных сигналов) 179
Проверка компонентов системы электронного управления двигателем 186
Главное реле системы впрыска 186
Датчик температуры охлаждающей жидкости 186
Датчик температуры воздуха на впуске 187
Датчик температуры наддувочного воздуха 187
Форсунка 187
Электромагнитный клапан управления подачей топлива 187
Датчик температуры топлива 188
Топливный коллектор (аккумулятор топлива) 188
Сервопривод дроссельной заслонки 188
Корпус дроссельной заслонки 188
Датчик положения коленчатого вала 188
Датчик положения распределительного вала 188
Электронный блок управления двигателем 189
Снятие и установка 189
Проверки на разъеме электронного блока управления двигателем 189
Педаль акселератора 190
Система рециркуляции ОГ - двигатели SOHC 196
Общая информация 196
Клапаны и датчики системы рециркуляции ОГ 196
Клапан и охладитель системы рециркуляции ОГ (модели с EFI) 198
Каталитический нейтрализатор (модели с EFI) 199
Электронный блок управления системой облегчения запуска и рециркуляцией ОГ (модели без EFI) 199
Система рециркуляции ОГ - двигатели DOHC 201
Общая информация 201
Проверка элементов системы рециркуляции ОГ 201
Клапан и охладитель системы рециркуляции ОГ 201
Каталитический нейтрализатор 202
Системы турбонаддува, впуска и выпуска 204
Система турбонаддува 204
Проверки на автомобиле 205
Воздушный фильтр 209
Промежуточный охладитель наддувочного воздуха 210
Впускной и выпускной коллекторы (двигатели SOHC) 214
Турбокомпрессор (двигатели SOHC) 217
Впускной коллектор (двигатели DOHC) 219
Выпускной коллектор и турбокомпрессор (двигатели DOHC) 220
Трубы системы выпуска и глушитель 222
Система запуска 226
Общая информация 226
Проверки и регулировки 226
Стартер 227
Система облегчения запуска (система "Self-Regulating Glow", двигатели SOHC) 231
Система облегчения запуска (система "Super Quick Glow", модели L300 и Pajero II) 233
Система облегчения запуска (система "Auto Glow", модели L300 и Pajero II) 236
Система облегчения запуска (двигатели DOHC) 237
Система зарядки 240
Общая информация 240
Меры предосторожности при обслуживании 240
Проверка падения выходного напряжения генератора 240
Проверка тока отдачи генератора 240
Проверка регулируемого напряжения 241
Генератор 242
Проверка формы сигнала выходного напряжения генератора на мотор-тестере (осциллографе) 246
Схемы электрооборудования 248
Пояснения к схемам электрооборудования 248
Схемы электрооборудования 250
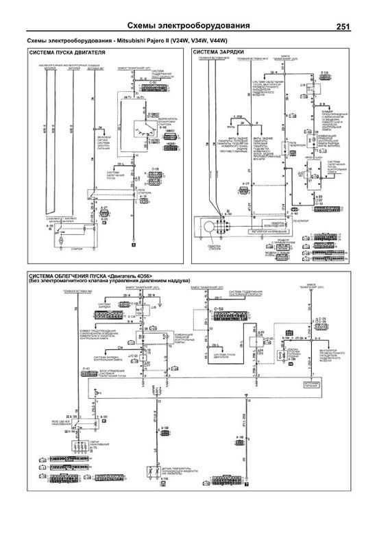
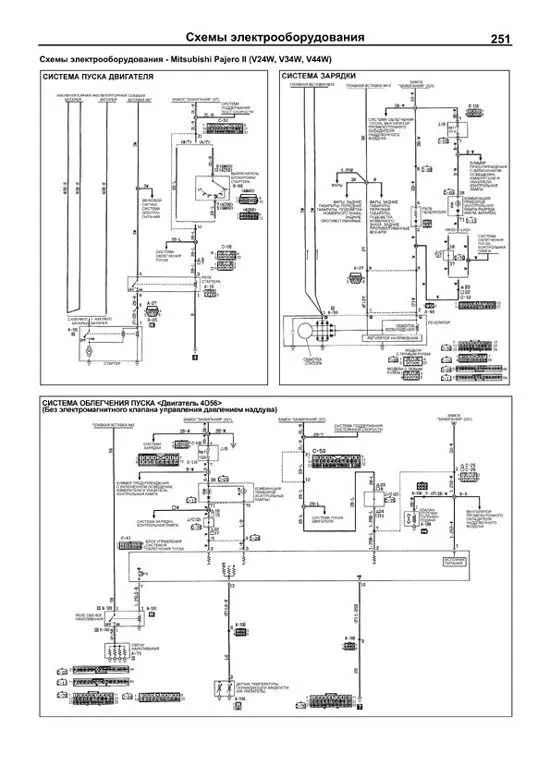
Схемы электрооборудования - Mitsubishi Pajero II (V24W, V34W, V44W) 251
Система пуска двигателя 251
Система зарядки 251
Система облегчения пуска (без электромагнитного клапана управления давлением наддува) 251
Система облегчения пуска (с электромагнитным клапаном управления давлением наддува) 252
Схемы электрооборудования - Mitsubishi Pajero II (V24W, V34W, V44W), дополнение по моделям с правым рулем 252
Система облегчения пуска "AUTO GLOW" (модели без системы рециркуляции ОГ) 252
Система облегчения пуска "SUPER QUICK GLOW" (модели без системы рециркуляции ОГ) 252
Система облегчения пуска "SUPER QUICK GLOW" (модели с системой рециркуляции ОГ) 253
Система облегчения пуска (модели без электромаг- нитного клапана управления давлением наддува) 253
Система облегчения пуска (модели с электромаг- нитным клапаном управления давлением наддува) 254
Схемы электрооборудования - Mitsubishi Delica Space Gear, автомобили с 1998 модельного года 255
Система пуска двигателя 255
Система облегчения пуска (модели VAN без системы рециркуляции ОГ) 255
Система облегчения пуска (модели VAN с системой рециркуляции ОГ) 255
Система облегчения пуска (модели WAGON) 255
Система зарядки 256
Вентилятор промежуточного охладителя наддувочного воздуха 256
Система управления двигателем (модели VAN без системы рециркуляции ОГ) 256
Система управления двигателем (модели VAN с системой рециркуляции ОГ) 257
Система управления двигателем (модели WAGON) 257
Схемы электрооборудования - Mitsubishi Pajero Sport (K94W) 260
Система облегчения пуска двигателя 260
Система пуска двигателя 260
Система зарядки 260
Подогреватель линии топливоподачи 260
Вентилятор промежуточного охладителя (модели без системы EFI) 261
Вентилятор промежуточного охладителя (модели с системой EFI) 261
Система управления двигателем (модели без системы EFI) 261
Система управления двигателем (модели с системой EFI) 262
Схемы электрооборудования - Mitsubishi L200 (K74T) 264
Система облегчения пуска двигателя 264
Система пуска двигателя 264
Система зарядки 264
Подогреватель линии топливоподачи (модели без системы EFI) 265
Подогреватель линии топливоподачи (модели с системой EFI) 265
Вентилятор промежуточного охладителя (модели без системы EFI) 265
Вентилятор промежуточного охладителя (модели с системой EFI) 265
Система управления двигателем (модели с системой EFI) 266
Схемы электрооборудования - Mitsubishi Pajero Sport (KH4W) 268
Система запуска 268
Система зарядки 268
Подогреватель вентиляционного шланга (модели для России) 268
Система управления двигателем 269
Система облегчения запуска 270
Система поддержания скорости 271
Схемы электрооборудования - Mitsubishi L200 (KB4T) 272
Система зарядки 272
Система запуска 272
Подогреватель линии топливоподачи 273
Система облегчения запуска 273
Дополнительный электрический отопитель и подогреватель клапана системы увеличения оборотов холостого хода 274
Схемы электрооборудования - Hyundai Terracan, для автомобилей с 2001 модельного года 276
Система зарядки 276
Система подогревания топливного фильтра 276
Система пуска двигателя (модели с МКПП) 277
Система пуска двигателя (модели с АКПП) 277
Система управления электровентиляторами 278
Система управления двигателем 278
Схемы электрооборудования - Hyundai Terracan, для автомобилей с 2005 модельного года 281
Система управления двигателем 281
Схемы электрооборудования - Hyundai H-1 / Starex (A1) 283
Система запуска 283
Система зарядки 284
Система управления двигателем (COVEC-F) 285
Обогреватель топливного фильтра 292
Схемы электрооборудования - Hyundai H-1 / Grand Starex (TQ) 293
Система управления электровентиляторами 293
Система запуска 293
Система зарядки 294
Система управления двигателем 294
Подогреватель линии топливоподачи 296
Схемы электрооборудования - Hyundai Porter II 297
Система запуска 297
Система зарядки 298
Система управления двигателем 299
Система управления электровентиляторами 302
Схемы электрооборудования - Kia Bongo III, автомобили до 2007 г. 303
Системы запуска и зарядки 303
Система управления двигателем 304
Схемы электрооборудования - Kia Bongo III, автомобили с 2007 г. 308
Система запуска 308
Система зарядки 309
Система управления двигателем 310
Система управления электровентиляторами 313
Содержание 314